lemon-mirror:
Home >> Acura >> 1995 >> NSX Automatic >> Repair and Diagnosis >> Brakes >> Traction Control >> Anti-Lock >> Description & Operation >> Abs Control Unit >> Notes

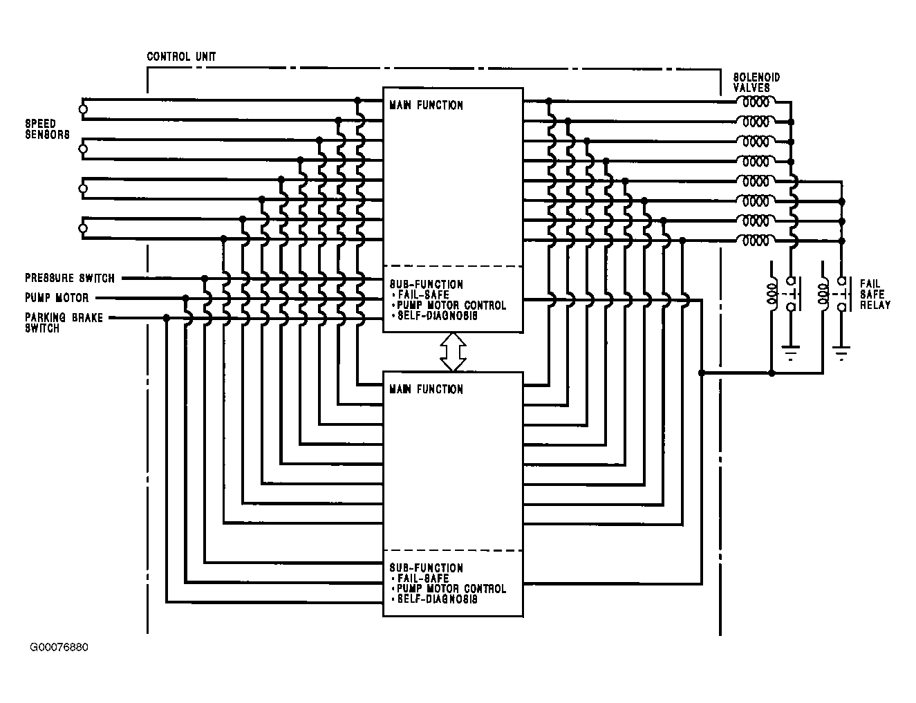
Abs Control Unit: Notes

ABS control unit consists of a main function section, which controls operation of Anti-Lock Brake System (ABS), and sub-function, which controls the pump motor and self-diagnosis. The main function section of the ABS control unit performs calculations on the basis of signals from each speed sensor and controls operation of ABS by putting into action solenoid valves in modulator unit for each front and rear brake. The sub-function section gives driving signals to pump motor and also gives self-diagnosis signals, necessary for backing up ABS. See Figure .