lemon-mirror:
Home >> Acura >> 2000 >> 3.2TL >> Repair and Diagnosis >> Transmission >> Automatic Trans >> Automatic Transmission Diagnosis >> System Description >> Lock-up System >> Full Lock-up

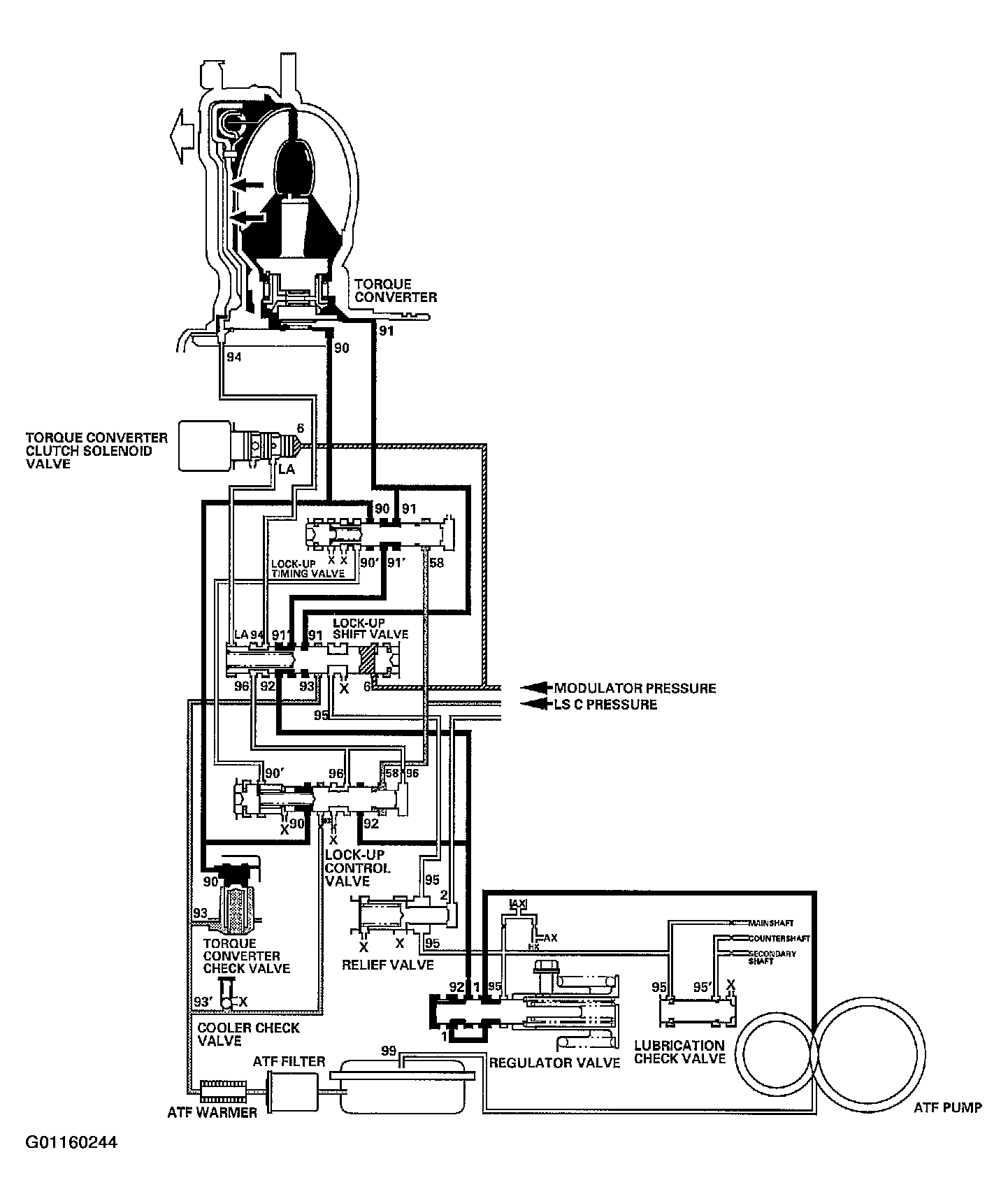
Full Lock-up

When the vehicle speed further increases, the PCM controls A/T clutch pressure control solenoid valve C to increase LS C pressure (58). The LS C pressure (58) is applied to the lock-up control valve and the lock-up timing valve, and moves them to the left side. Under this condition, torque converter back pressure (F2) is released fully, causing the lock-up clutch to be fully engaged.

NOTE: When used, "left" or "right" indicates direction on the hydraulic circuit.
Fig 1: Identifying Full Lock-Up Diagram
G01160244Courtesy of AMERICAN HONDA MOTOR CO., INC.