lemon-mirror:
Home >> Acura >> 2002 >> RSX Base, Automatic >> Repair and Diagnosis >> Transmission >> Automatic Trans >> Automatic Transmission >> System Description >> Lock up System >> Full Lock up

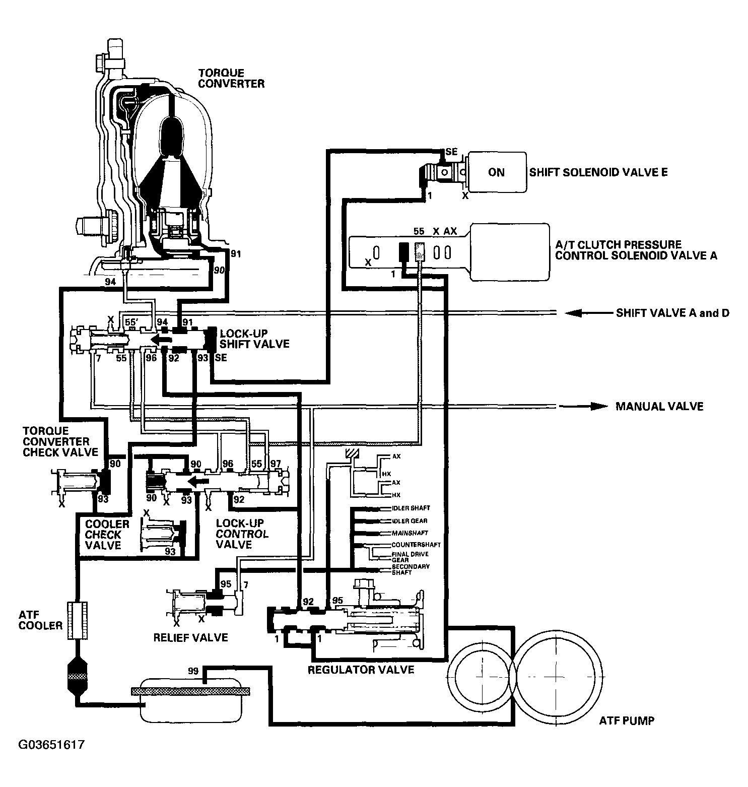
Full Lock up

When the vehicle speed increases, the PCM sends a signal to A/T clutch pressure control solenoid valve A to increase A/T clutch pressure control solenoid valve A pressure (55), and the lock up control valve is moved to the left side by the increased pressure. Then converter pressure (94) from the left side of the torque converter is completely released at the lock up control valve, and torque converter pressure (91) engages the torque converter clutch securely; the torque converter clutch is in full lock up.

NOTE: When used, "left" or "right" indicates direction on the hydraulic circuit.
Fig 1: Identifying Hydraulic Flow In Full Lock up System
G03651617Courtesy of AMERICAN HONDA MOTOR CO., INC.