lemon-mirror:
Home >> Acura >> 2002 >> RSX Base, Automatic >> Repair and Diagnosis >> Transmission >> Automatic Trans >> Automatic Transmission >> System Description >> Lock up System >> Partial Lock up

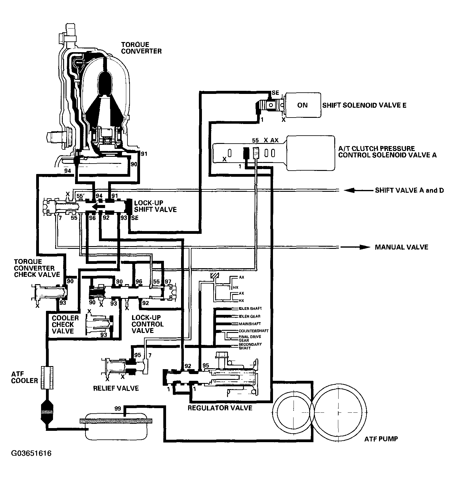
Partial Lock up

As the speed of the vehicle reaches the prescribed value, shift solenoid valve E is turned ON by the PCM, and shift solenoid valve E pressure (SE) is applied to the right side of the lock up shift valve. The lock up shift valve is moved to the left side to switch the torque converter pressure (91) port, which goes to the right side of the torque converter, and the port of torque converter pressure (94) released from the left side of the torque converter. Torque converter pressure (91) flows to the right side of the torque converter to engage the torque converter clutch. The PCM also controls the A/T clutch pressure control solenoid valve A, and A/T clutch pressure control solenoid valve A pressure (55) is applied to the lock up shift valve and lock up control valve. The position of the lock up control valve depends on A/T clutch pressure control solenoid valve A pressure (55) and torque converter pressure released from the torque converter. The lock up control valve controls the amount of the torque converter clutch lock up until fluid between the clutch piston and torque converter cover is fully released; the torque converter clutch is in partial lock up.

NOTE: When used, "left" or "right" indicates direction on the hydraulic circuit.
Fig 1: Identifying Hydraulic Flow In Partial Lock up System
G03651616Courtesy of AMERICAN HONDA MOTOR CO., INC.