lemon-mirror:
Home >> Acura >> 2003 >> 3.2CL Base >> Repair and Diagnosis >> Body & Frame >> Power Windows >> Circuit Diagram

Circuit Diagram

Fig 1: Power Window System Wiring Diagram ('01-02 Models - 1 Of 3)
G01170029Courtesy of AMERICAN HONDA MOTOR CO., INC.
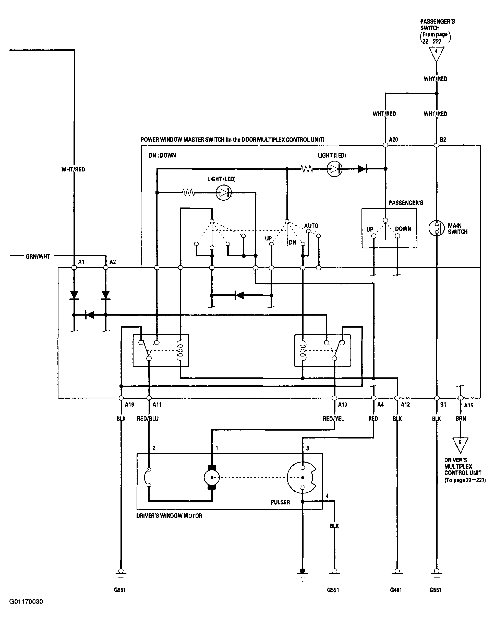
Fig 2: Power Window System Wiring Diagram ('01-02 Models - 2 Of 3)
G01170030Courtesy of AMERICAN HONDA MOTOR CO., INC.
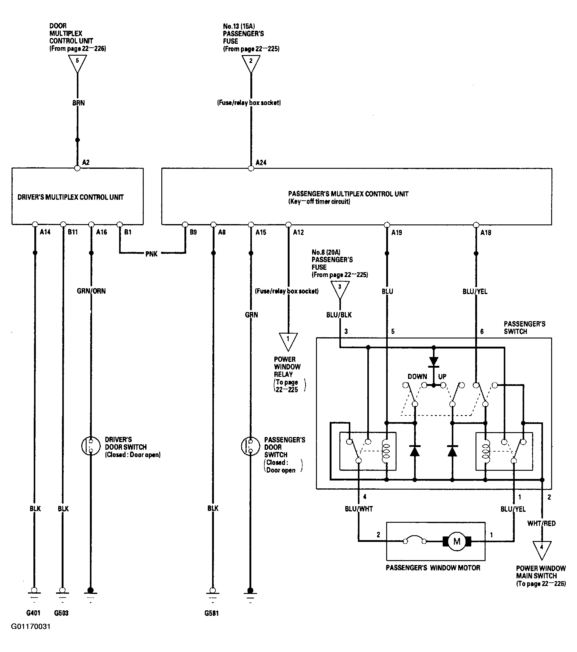
Fig 3: Power Window System Wiring Diagram ('01-02 Models - 3 Of 3)
G01170031Courtesy of AMERICAN HONDA MOTOR CO., INC.
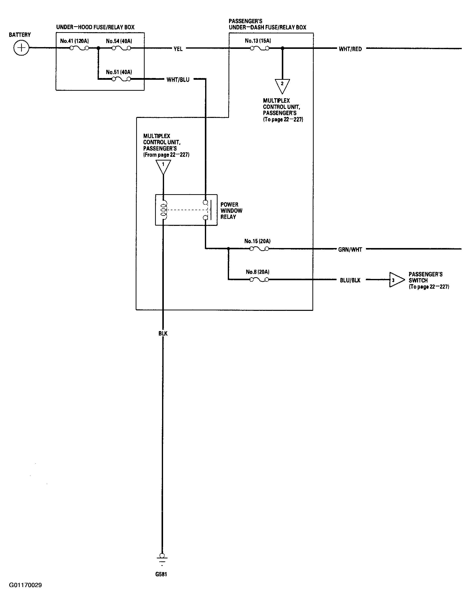
Fig 4: Power Window System Wiring Diagram ('03 Model - 1 Of 3)
G01170032Courtesy of AMERICAN HONDA MOTOR CO., INC.
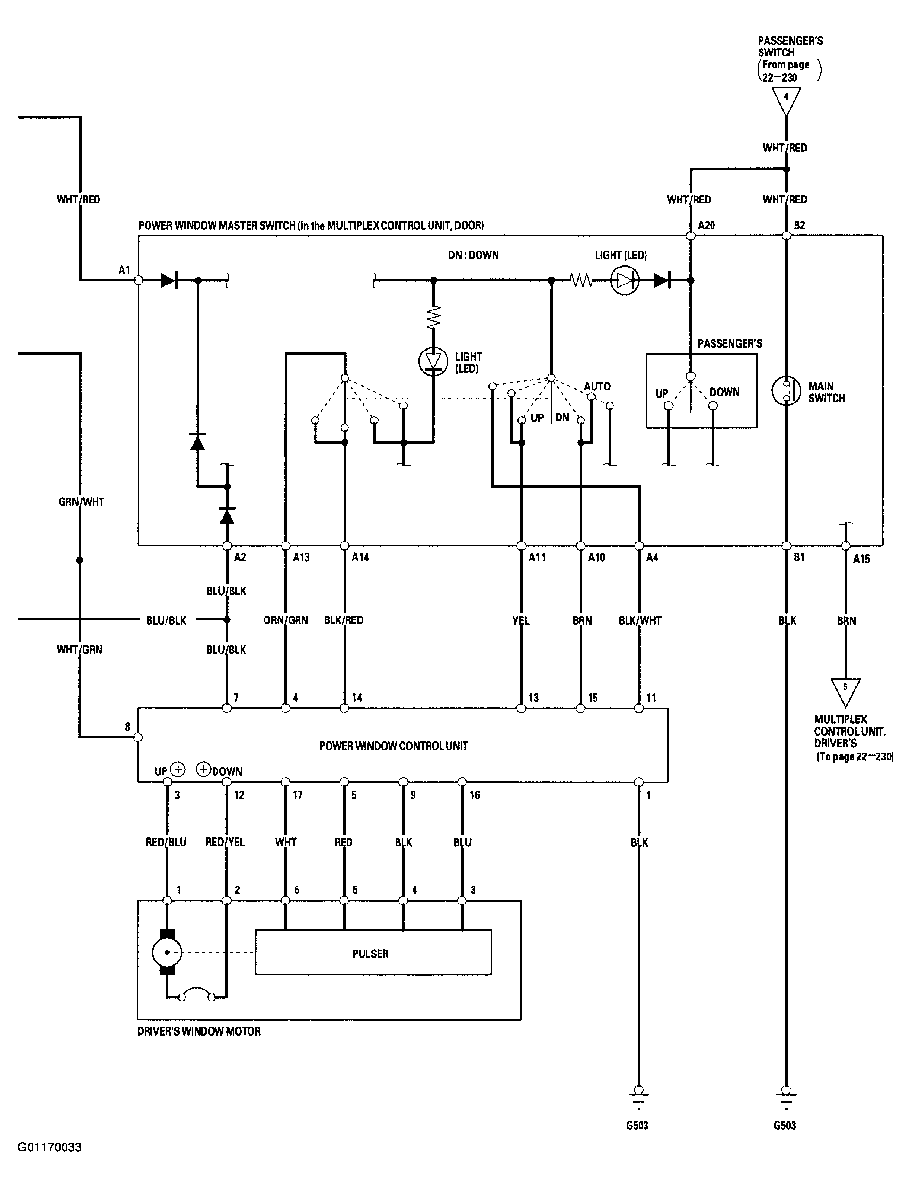
Fig 5: Power Window System Wiring Diagram ('03 Model - 2 Of 3)
G01170033Courtesy of AMERICAN HONDA MOTOR CO., INC.
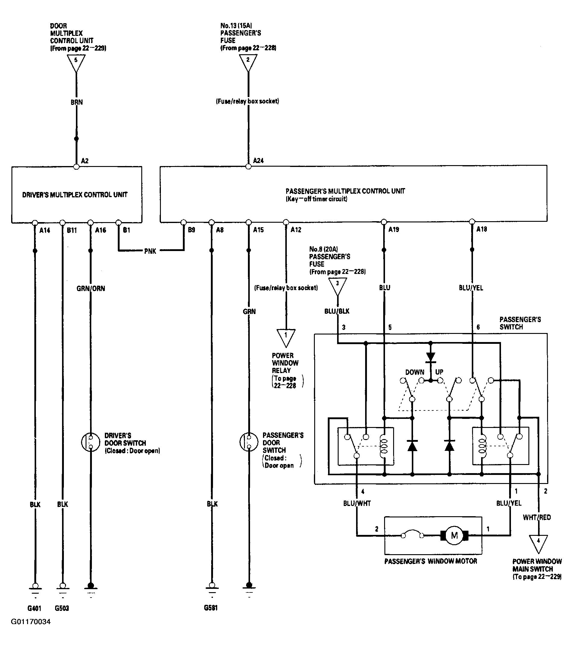
Fig 6: Power Window System Wiring Diagram ('03 Model - 3 Of 3)
G01170034Courtesy of AMERICAN HONDA MOTOR CO., INC.