lemon-mirror:
Home >> Acura >> 2004 >> TL Automatic >> Repair and Diagnosis >> Transmission >> Automatic Trans >> Automatic Transmission >> System Description >> Lock-up System >> Full Lock-up

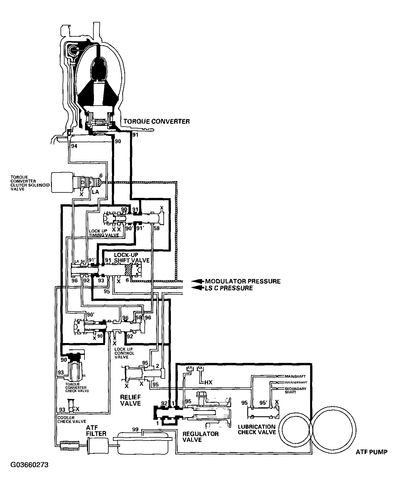
Full Lock-up

When the vehicle speed increases, the PCM sends a signal to the A/T clutch pressure control solenoid valve C to increase LS C pressure (58). The LS C pressure (58) is applied to the lock-up control valve and the lock-up timing valve, and moves them to the left side. Under this condition, torque converter back pressure is released fully, causing the torque converter clutch to be fully engaged.

NOTE: When used, "left" or "right" indicates direction on the hydraulic circuit.
Fig 1: Torque Converter Clutch Lock-Up Diagram - Full Lock-Up
G03660273Courtesy of AMERICAN HONDA MOTOR CO., INC.