lemon-mirror:
Home >> Acura >> 2004 >> TL Automatic >> Repair and Diagnosis >> Transmission >> Automatic Trans >> Automatic Transmission >> System Description >> Lock-up System >> Partial Lock-up

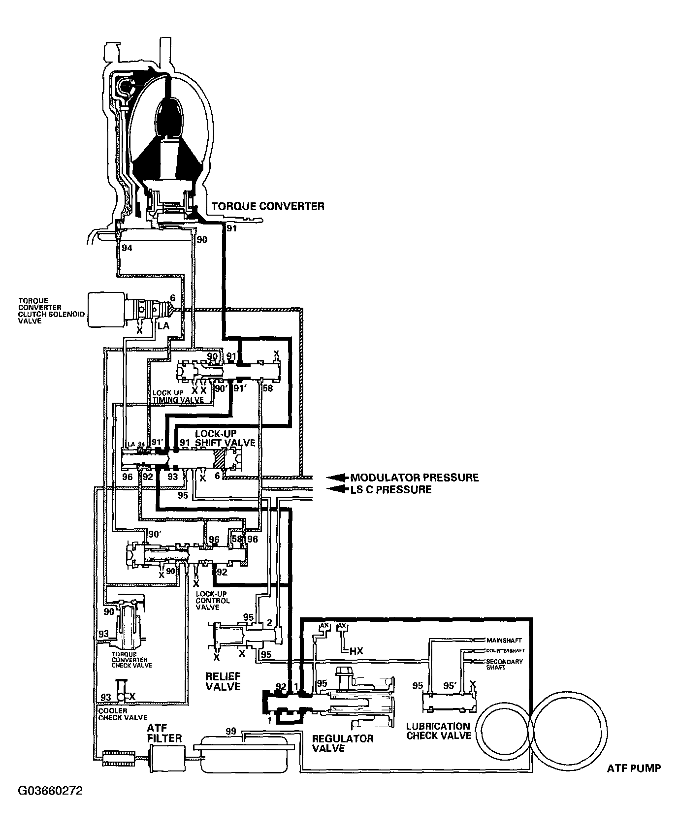
Partial Lock-up

As the speed of the vehicle reaches the prescribed value, the torque converter clutch solenoid valve is turned ON by the PCM to release LC pressure (LA) in the left cavity of the lock-up shift valve. Modulator pressure (6) is applied to the right side of the lock-up shift valve, then the lock-up shift valve is moved in the left side to switch the port leading torque converter pressure to the right side of the torque converter. Torque converter pressure (91) is applied to the right side of the torque converter to engage the torque converter clutch. The PCM also controls A/T clutch pressure control solenoid valve C, and LS C pressure (58) is applied to the lock-up control valve and the lock-up timing valve. When LS C pressure (58) is lower, torque converter pressure (91) from the lock-up timing valve is lower. The torque converter clutch is engaged partially. LS C pressure (58) increases, and the lock-up timing valve is moved to the left side to uncover the port leading torque converter pressure to high. The torque converter clutch is then engaged securely. Under this condition, the torque converter clutch is engaged by pressure from the right side of the torque converter; this condition is partial lock-up.

NOTE: When used, "left" or "right" indicates direction on the hydraulic circuit.
Fig 1: Torque Converter Clutch Lock-Up Diagram - Partial Lock-Up
G03660272Courtesy of AMERICAN HONDA MOTOR CO., INC.