lemon-mirror:
Home >> Acura >> 2006 >> TL Automatic >> Repair and Diagnosis >> Engine Performance >> System >> Advanced Diagnostics >> DTC P0685: Engine Control Module (ECM)/Powertrain Control Module (PCM) Internal Circuit Malfunction (Power Control Circuit) >> Notes

DTC P0685: Engine Control Module (ECM)/Powertrain Control Module (PCM) Internal Circuit Malfunction (Power Control Circuit): Notes

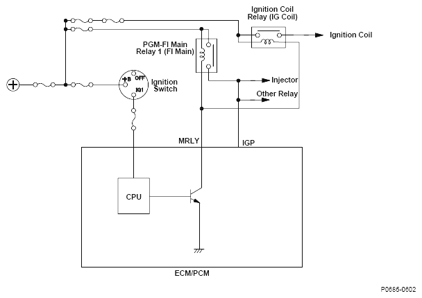
Fig 1: Engine Control Module/Powertrain Control Module Circuit Diagram
G04817032