lemon-mirror:
Home >> Acura >> 2007 >> RDX >> Repair and Diagnosis >> Transmission >> Automatic Trans >> Automatic Transmission >> System Description >> Lock-up System >> Full Lock-up

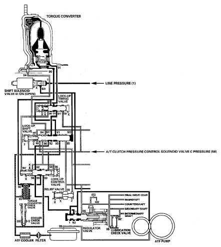
Full Lock-up

When the vehicle speed further increases, the PCM actuates A/T clutch pressure control solenoid valve C to increase A/T clutch pressure control solenoid valve C pressure (58). A/T clutch pressure control solenoid valve C pressure (58) is applied to the lock-up control valve and lock-up timing valve, and the lock-up control valve and lock-up timing valve are moved to the left side. Torque converter pressure (94) from the left side of the torque converter releases at the lock-up control valve, and lock-up timing valve uncovers the port of torque converter pressure (91) leading to the right side of the torque converter. Torque converter back pressure is released fully, and torque converter clutch is engaged fully.

NOTE: When used, "left" or "right" indicates direction on the hydraulic circuit.
Fig 1: Hydraulic Flow - Full Lock-up
G05444966Courtesy of AMERICAN HONDA MOTOR CO., INC.