lemon-mirror:
Home >> Acura >> 2007 >> RL >> Repair and Diagnosis >> Body & Frame >> Windows >> Power Windows >> Circuit Diagram

Circuit Diagram

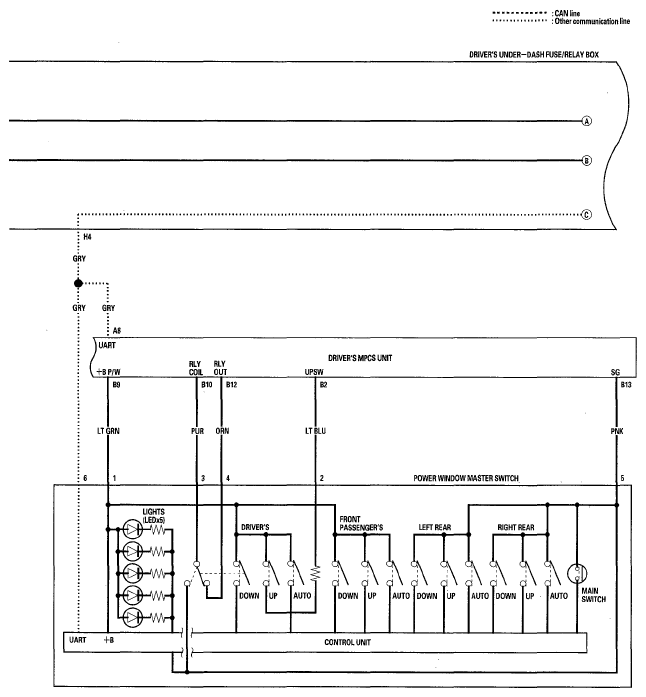
Fig 1: Power Windows - Circuit Diagram (1 Of 4)
G05497030Courtesy of AMERICAN HONDA MOTOR CO., INC.
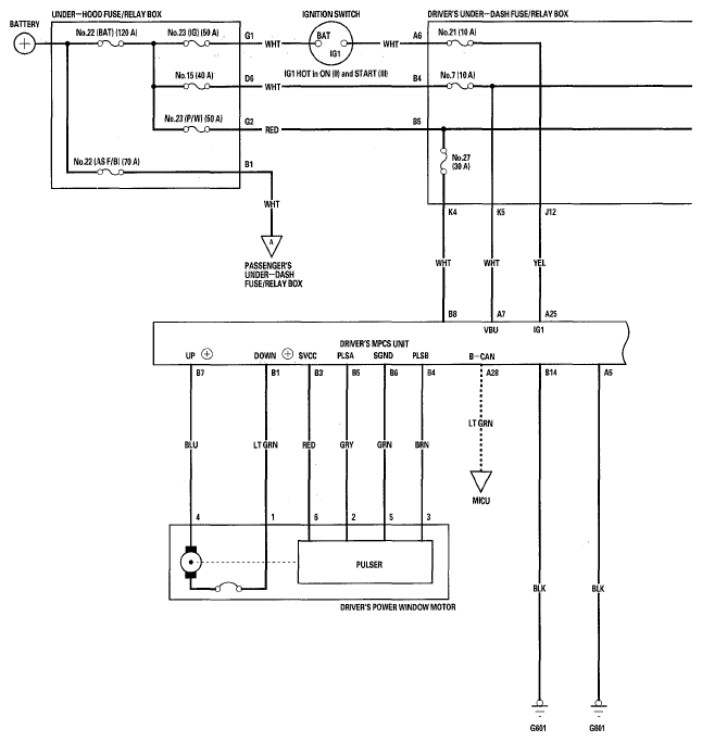
Fig 2: Power Windows - Circuit Diagram (2 Of 4)
G05497031Courtesy of AMERICAN HONDA MOTOR CO., INC.
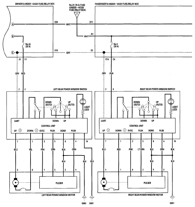
Fig 3: Power Windows - Circuit Diagram (3 Of 4)
G05497032Courtesy of AMERICAN HONDA MOTOR CO., INC.
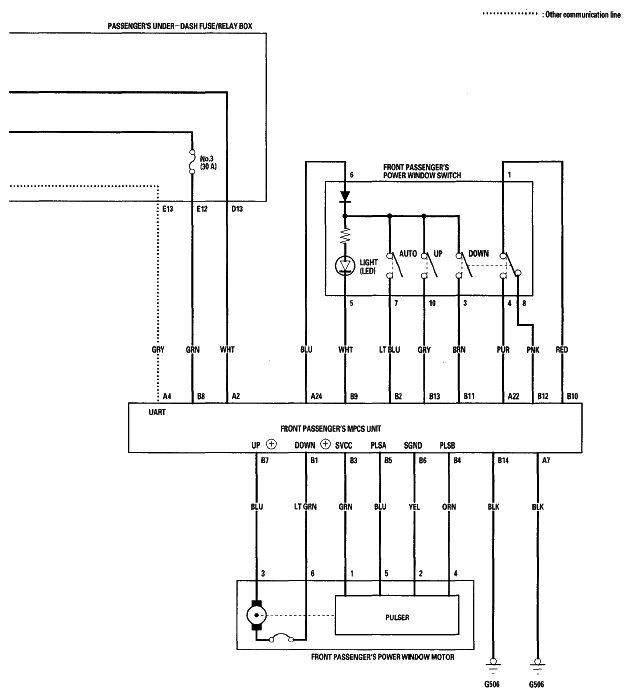
Fig 4: Power Windows - Circuit Diagram (4 Of 4)
G05497033Courtesy of AMERICAN HONDA MOTOR CO., INC.