lemon-mirror:
Home >> Acura >> 2007 >> RL >> Repair and Diagnosis >> Transmission >> Automatic Trans >> Automatic Transmission >> System Description >> Lock-up System >> No Lock-up

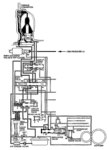
No Lock-up

The PCM commands shift solenoid valve D to remain OFF, and shift solenoid valve D covers the port of shift solenoid valve D pressure (SD) to the lock-up shift valve. The lock-up shift valve is in the right side, and uncover the port leading torque converter pressure (92) to the left side of the torque converter. Torque converter pressure (92) from regulator valve becomes torque converter pressure (94) at the lock-up shift valve, and enters into the left side of the torque converter to disengage the torque converter clutch. The torque converter clutch is OFF.

NOTE: When used, "left" or "right" indicates direction on the hydraulic circuit.
Fig 1: Power Flow Diagram (No Lock-Up)
G05495438Courtesy of AMERICAN HONDA MOTOR CO., INC.