lemon-mirror:
Home >> Acura >> 2007 >> TL Base >> Repair and Diagnosis >> Body & Frame >> Windows >> Power Windows >> Circuit Diagram

Circuit Diagram

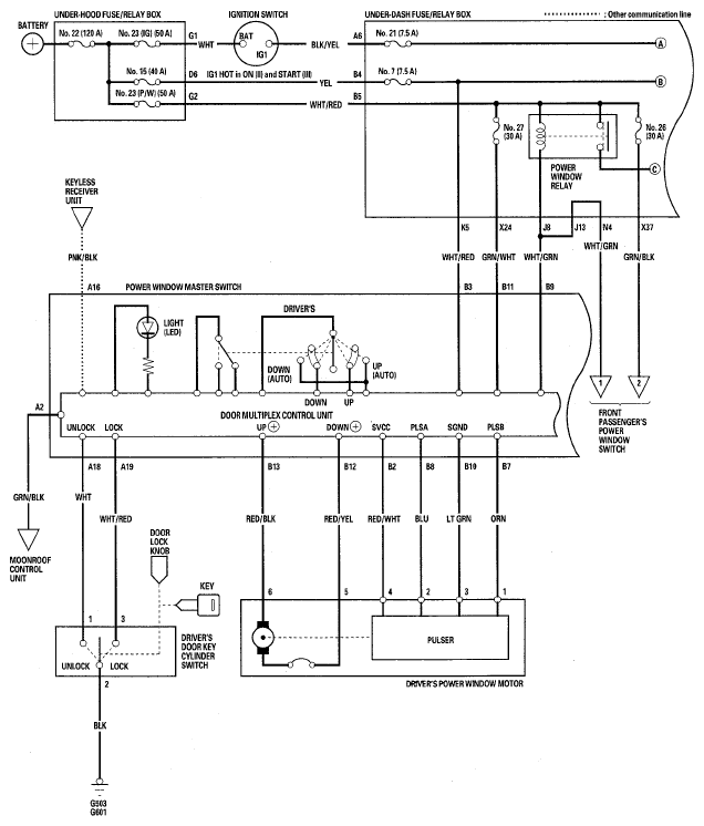
Fig 1: Power Windows - Circuit Diagram (1 Of 3)
G05462747Courtesy of AMERICAN HONDA MOTOR CO., INC.
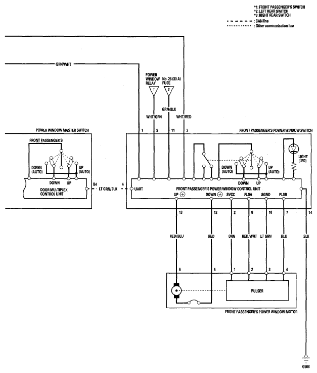
Fig 2: Power Windows - Circuit Diagram (2 Of 3)
G05462748Courtesy of AMERICAN HONDA MOTOR CO., INC.
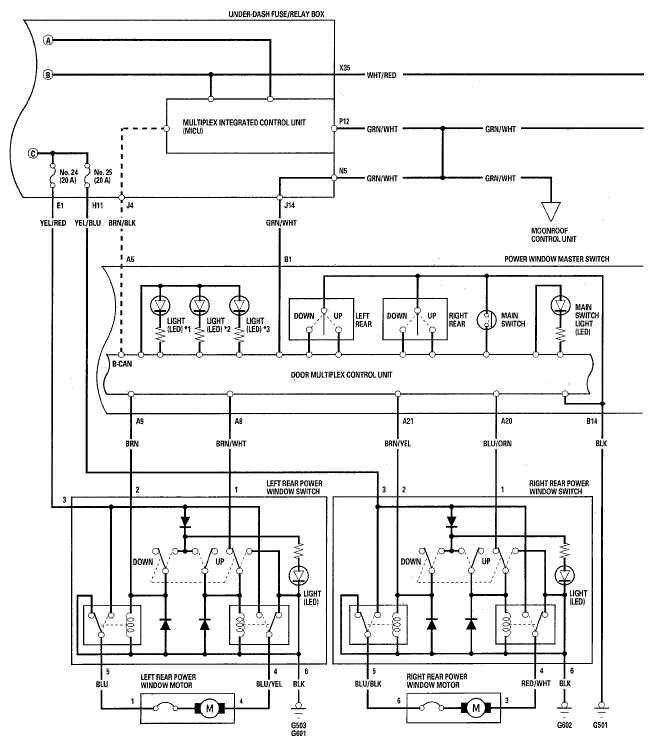
Fig 3: Power Windows - Circuit Diagram (3 Of 3)
G05462749Courtesy of AMERICAN HONDA MOTOR CO., INC.