lemon-mirror:
Home >> Acura >> 2009 >> CSX Base, Automatic >> Repair and Diagnosis >> Electrical >> Charging Systems >> Charging System >> Circuit Diagram

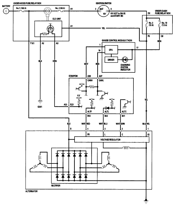
Circuit Diagram

Fig 1: Charging System - Circuit Diagram
G06265431Courtesy of AMERICAN HONDA MOTOR CO., INC.