lemon-mirror:
Home >> Acura >> 2009 >> CSX Base, Automatic >> Repair and Diagnosis >> Electrical >> Starter >> Starting System >> Circuit Diagram

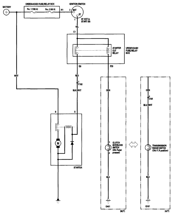
Circuit Diagram

Fig 1: Starting System - Circuit Diagram
G06264179Courtesy of AMERICAN HONDA MOTOR CO., INC.