lemon-mirror:
Home >> Acura >> 2009 >> TL Base >> Repair and Diagnosis >> Electrical >> Charging Systems >> Charging System >> Circuit Diagram >> With Keyless Access System

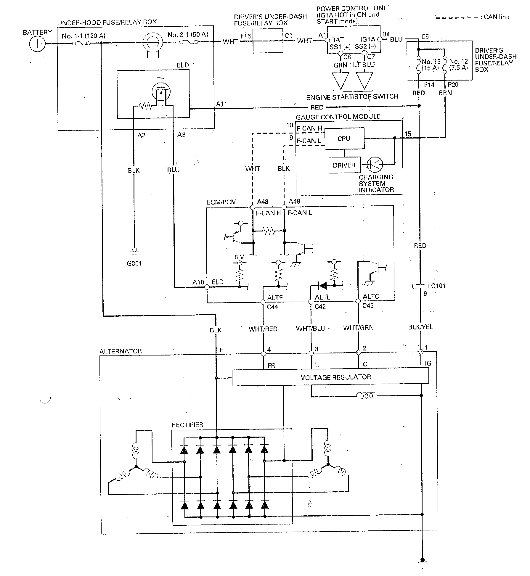
With Keyless Access System

Fig 1: Charging System Circuit Diagram (With Keyless Access System)
G00490035Courtesy of AMERICAN HONDA MOTOR CO., INC.