lemon-mirror:
Home >> Acura >> 2014 >> TL Base >> Repair and Diagnosis >> Engine Performance >> System >> Advanced Diagnostics -- TL >> DTC P0685: Engine Control Module (ECM)/Powertrain Control Module (PCM) Power Control Circuit/Internal Circuit Malfunction >> Notes

DTC P0685: Engine Control Module (ECM)/Powertrain Control Module (PCM) Power Control Circuit/Internal Circuit Malfunction: Notes

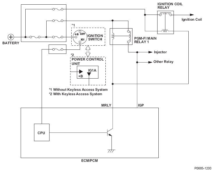
Fig 1: ECM/PCM - Circuit Diagram (Power Control Circuit/Internal Circuit Malfunction)
G08582512Courtesy of AMERICAN HONDA MOTOR CO., INC.