DTC P2821
DTC P2821 : Clutch Pressure Control Solenoid Valve A Stuck ON
General Description
| Shift Position/Mode | Clutch Pressure Control Solenoid Valve Operation | Shift Solenoid Valve Operation | ||||||||||||||
|---|---|---|---|---|---|---|---|---|---|---|---|---|---|---|---|---|
| A | B | C | D | E | F | G | H | A | B | C | D | E | F | G | ||
| P | x | x/o | x | x | x | x | x | x | o/x | o/x | x | o | x | o | x | |
| R | o/x | o | x | x | x | o | x | x | o | o | x | x | o | x | x | |
| R* | o | o | x | o | o | x | x | x | x->o | x->o | x | x | o | x | x | |
| N | x | x/o | x | x | x | x | x | x | o/x | o/x | o | o | o | x | x | |
| D | Low | o/x | x | x | x | x | o | o | o/x | x | x | o/x | x | o | x | x |
| 2nd | o/x | x | o | x | x | o | o | o/x | x | x | o/x | x | o | x | x | |
| 3rd | o/x | o | x | x | x | o | o | o/x | x | x | o/x | x | o | x | x | |
| 4th | o/x | o | o | x | x | x | o | o/x | x | x | o/x | x | o | x | x | |
| 5th-A | o/x | o | x | o | x | x | o | o/x | x | x | o/x | x | o | x | x | |
| 5th-B** | o/x | x | o | o | x | x | o | o/x | x | x | o/x | x | o | x | x | |
| 6th | o/x | o | o | o | x | x | x | o/x | x | x | o/x | x | o | x | x | |
| 7th | o/x | o | x | o | x | o | x | o/x | x | x | o/x | x | o | x | x | |
| 8th | o/x | x | o | o | x | o | x | o/x | x | x | o/x | x | o | x | x | |
| 9th | o/x | x | x | o | o | o | x | o/x | x | x | o/x | x | o | x | x | |
| 10th | o/x | x | o | o | o | x | x | o/x | x | x | o/x | x | o | x | x | |
| o: Operated (Clutch pressure control solenoid valve is linear controlled or shift solenoid valve is ON.) x: Not operated (Clutch pressure control solenoid valve and shift solenoid valve are OFF.) *: Reverse preparation **: Select from 6th only |
||||||||||||||||
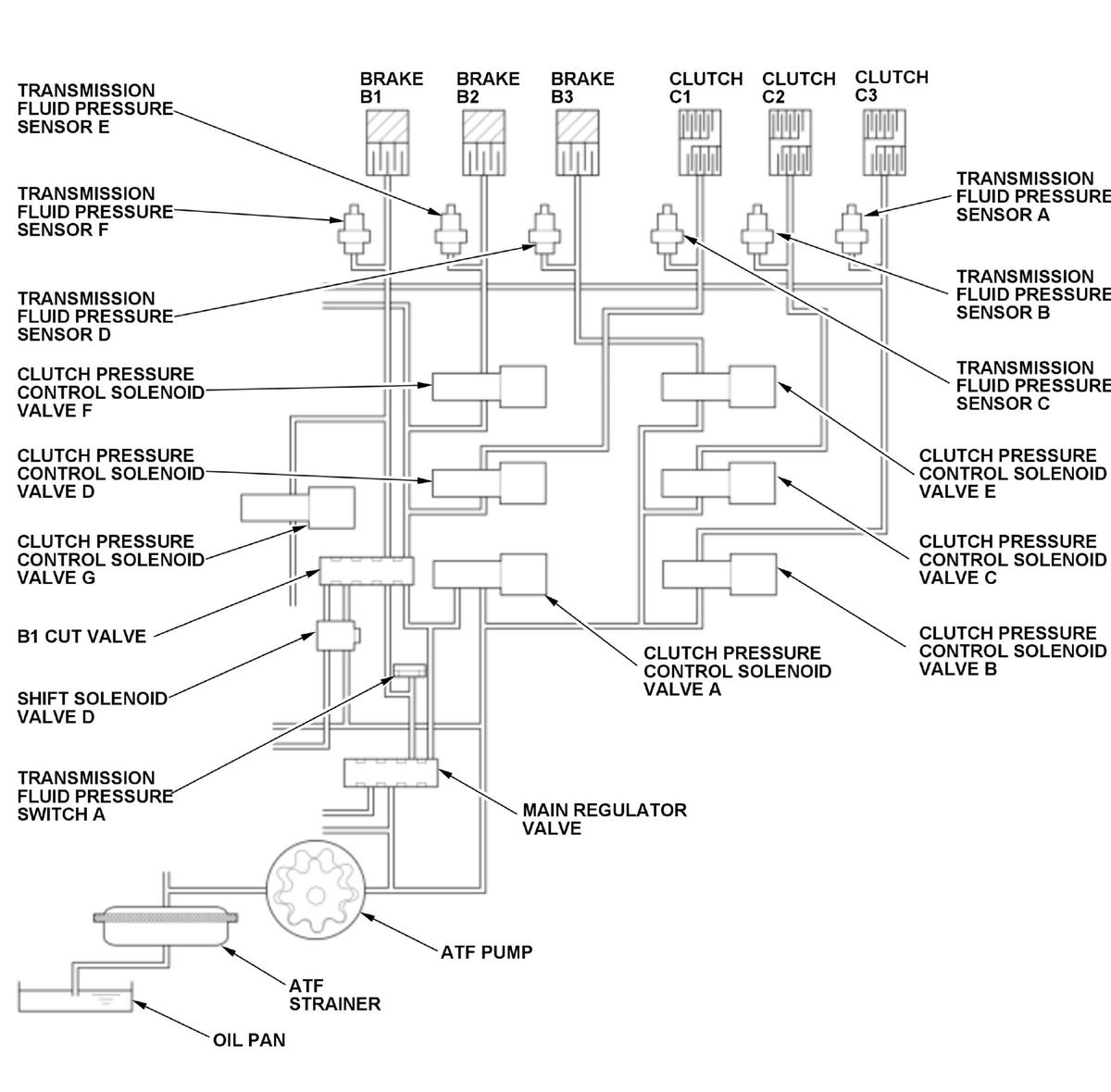
Clutch pressure control solenoid valve A controls the line pressure in the hydraulic circuit. A spool in clutch pressure control solenoid valve A pushes the valve according to the duty cycle controlled by the transmission control module (TCM) (the hydraulic pressure is proportional to the current). Each transmission fluid pressure sensor value while steady forward driving (except steady 1st gear ratio) or while reverse preparation (from reverse shifting command to completion) is monitored, and if the transmission fluid pressure sensor value is within a specified range, the TCM detects a clutch pressure control solenoid valve A stuck on failure and stores a DTC.
Monitor Execution, Sequence, Duration, DTC Type
| Execution | Continuous |
| Sequence | None |
| Duration | Depending on the driving conditions |
| DTC Type | Two drive cycles, MIL on, shift position indicator blinks |
Enable Conditions
| Condition | Minimum | Maximum | |
|---|---|---|---|
| Engine speed [Engine Speed] | - | 4000 RPM | |
| 12 volt battery voltage [Battery Voltage] | 10 V | - | |
| Line pressure commanded pressure | - | 900 kPa (9.17 kgf/cm2 , 130.5 psi) | |
| Other | Steady 2nd to 10th gear ratio or reverse preparation | ||
| The engine speed [Engine Speed] to permit execution of the malfunction diagnosis must be the value or more shown in the following graph depending on the ATF temperature sensor value [ATF Temperature] | |||
| [ ]:HDS Parameter | |||
Malfunction Threshold
Transmission fluid pressure sensor value 1 and 2 are within the range from 1600 kPa (16.32 kgf/cm2 , 232.1 psi) to 2500 kPa (25.49 kgf/cm2 , 362.6 psi) at each condition of the transmission control mode.
| Transmission control mode | Transmission fluid pressure sensor value 1 | Transmission fluid pressure sensor value 2 |
| Steady 2nd gear ratio | Transmission fluid pressure sensor F | Transmission fluid pressure sensor E |
| Steady 3rd gear ratio | Transmission fluid pressure sensor F | Transmission fluid pressure sensor A |
| Steady 4th gear ratio | Transmission fluid pressure sensor F | Transmission fluid pressure sensor A |
| Steady 5th gear ratio | Transmission fluid pressure sensor F | Transmission fluid pressure sensor C |
| Steady 6th gear ratio | Transmission fluid pressure sensor C | Transmission fluid pressure sensor A |
| Steady 7th gear ratio | Transmission fluid pressure sensor C | Transmission fluid pressure sensor A |
| Steady 8th gear ratio | Transmission fluid pressure sensor C | Transmission fluid pressure sensor E |
| Steady 9th gear ratio | Transmission fluid pressure sensor C | Transmission fluid pressure sensor E |
| Steady 10th gear ratio | Transmission fluid pressure sensor C | Transmission fluid pressure sensor B |
| Reverse preparation | Transmission fluid pressure sensor C | Transmission fluid pressure sensor A |
Possible Cause
The causes shown may not be a complete list of all potential problems, and it is possible that there may be other causes.
- Valve body assembly failure (clutch pressure control solenoid valve A stuck on)
Confirmation Procedure
Operating Condition
- Start the engine, and warm it up until the ATF temperature [ ATF Temperature ] reaches 32 deg.F (0 deg.C) or more.
- Test-drive the vehicle in 2nd gear with steady cruising with accelerator pedal position 1/8 or less.
- Drive the vehicle in this manner only if the traffic regulations and ambient conditions allow.
With the HDS
None.
Diagnosis Details
Conditions for setting the DTC
When a malfunction is detected during the first drive cycle, a Pending DTC is stored in the TCM memory. If the malfunction returns in the next (second) drive cycle, the MIL comes on, the shift position indicator blinks, and a Confirmed DTC and the freeze data are stored.
Conditions for clearing the DTC
The shift position indicator comes off by turning the vehicle to the OFF (LOCK) mode. The MIL is cleared if the malfunction does not return in three consecutive trips in which the diagnostic runs. The MIL, the Pending DTC, the Confirmed DTC, and the freeze data can be cleared with the scan tool Clear command.