lemon-mirror:
Home >> Audi >> 1983 >> 5000 Base >> Repair and Diagnosis >> Engine Performance >> System >> Fuel Injection System - Diesel >> Operation >> Fuel Injection Pump

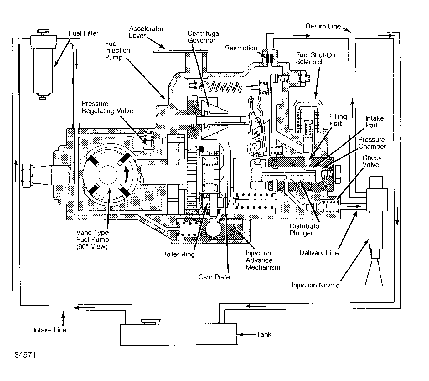
Fuel Injection Pump

The Bosch single plunger mechanical pump consists of a low-pressure, vane-type fuel pump, a high-pressure distributor plunger injection pump, a centrifugal governor, an injection timing mechanism, an electrical fuel shut-off solenoid, and a manual injection pump shut-off valve. See Fig 1 .

Fig 1: Bosch Diesel Fuel Supply System (Except Turbo Diesel)
G34571

As the vane pump rotor turns, centrifugal force holds the vanes against the walls of the pump's pressure chamber. The off-center design of the rotor and pressure chamber squeezes trapped fuel between vanes and forces it out the delivery port. Vane pressure is 42.7-99.6 psi (3-7 kg/cm2 )). The main pump increases this pressure to approximately 1800-2400 psi (126-168 kg/cm2 )). Pressures vary with model application.

The injection pump on turbo diesel models is also equipped with a boost pressure enrichment device. See Fig 2 . Since the turbocharger supplies more air to the engine, the boost pressure enrichment device is needed to increase the amount of fuel delivered to the engine.

At full throttle, when turbocharger boost pressure is low, no enrichment is needed. As turbocharger boost pressure increases, the pressure begins to work on the enrichment device diaphragm, forcing it down. This turns the bell crank which in turn moves the control ring further to the right. In this manner, the effective stroke of the distributor plunger is lengthened which increases the amount of fuel delivered to the injectors.

Fig 2: Bosch Diesel Fuel Injection Pump (Turbo Diesel Only)
G34572