lemon-mirror:
Home >> Audi >> 2012 >> A8 Base >> Repair and Diagnosis >> Electrical >> Horns >> Communication >> 91 Communication >> Rearview Camera System >> Overview - Rearview Camera System

Overview - Rearview Camera System

The rear view camera system assists the driver during back-up driving by providing the driver with an image of the traffic situation behind the vehicle via the Front Information Display Control Head -J685-.

The rear view camera system is switched on when engaging the reverse gear. The system can be activated manually by pressing the Parking Aid Button -E266- in the center console (optional).

The rear view camera system consists of the following components:

Other control modules may be installed as optional equipment.

It is not permitted to install an auxiliary license plate for vehicles with rear view camera system as it could impair the function of the rear view camera system.

Fault finding is performed via "Guided Fault Finding" Refer to Vehicle Diagnostic Tester.

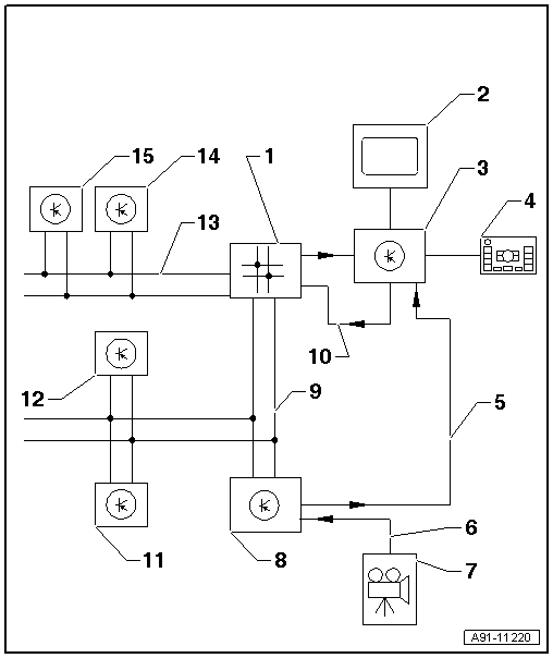
Fig 1: Identifying Rearview Camera System
GWWA91-11220Courtesy of AUDI OF AMERICA, LLC
  1. Data Bus On Board Diagnostic Interface -J533- inside the luggage compartment on the rear panel on the right side
  2. Front Information Display Control Head -J685- in center of the instrument panel
  3. Information Electronics Control Module 1 -J794- inside the instrument panel
  4. Multimedia System Control Head -E380- in the front of the center console
  5. FBAS-video signal for the Rearview Camera System Control Module -J772-
  6. CVBS cable from Rearview Camera -R189-
  7. Rearview Camera -R189- in the rear lid
  8. Rearview Camera System Control Module -J772- inside the luggage compartment on the rear panel on the left side
  9. CAN Bus Instrument Cluster
  10. MOST Bus
  11. Parking Aid Control Module -J446- inside the luggage compartment on the rear panel on the right side/in the right luggage compartment recess.
  12. Towing Recognition Control Module -J345- inside the luggage compartment on the rear panel on the left side
  13. Powertrain CAN Bus
  14. ABS Control Module -J104- in the engine compartment
  15. Steering Angle Sensor -G85- on steering column at Steering Column Electronic Systems Control Module -J527-