lemon-mirror:
Home >> Buick >> 1973 >> Centurion 2D Convertible >> Repair and Diagnosis >> Body & Frame >> Windows >> Electric Window Controls >> Testing >> Power Window Circuits >> Window Motor

Window Motor

Check power feed wire to motor terminals, if power is available, check motor ground. Inspect window regulator and channels for possible binding. Connect a jumper wire to power source and one of the motor terminals, then connect to other motor terminal. Motor should operate window up and down, if not, replace motor.

Fig 1: "C" "E" Body Power Window Wiring Diagram (Typical)
G09328776Courtesy of GENERAL MOTORS COMPANY
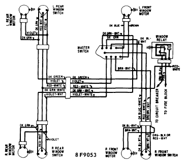
Fig 2: "A" Body 4 Dr. Power Window Wiring Diagram
G09328777Courtesy of GENERAL MOTORS COMPANY