lemon-mirror:
Home >> Buick >> 1980 >> Skyhawk Base, Automatic Trans >> Repair and Diagnosis >> Electrical >> Body Electrical >> Speed Control Systems - Automatic >> Testing >> Electrical Test - Standard System

Electrical Test - Standard System

  1. Check all fuses and connections. Adjust brake release valve and switch. Disconnect switch harness 3-wire connector at lower end of steering column.
  2. Connect an ohmmeter between Brown and Blue wires. Continuity should exist until switch is pressed in completely. Connect ohmmeter between Brown and Black wires; continuity should exist only when button is halfway depressed. Connect ohmmeter between Blue and Black wires; continuity should exist when button is depressed both halfway and completely.
  3. With switch disconnected, remove battery ground cable. Connect ohmmeter between Dark Green wire and ground. Resistance should measure 42-49 ohms. If not, check transducer ground connection and measure Dark Green wire between switch connector and transducer. Resistance should measure 38-42 ohms; if not, replace wiring harness.
  4. Measure between transducer "Hold" terminal and ground. Resistance should be 5-6 ohms. If not, check ground connection and replace transducer if necessary.
  5. Connect ohmmeter between terminals on brake switch. Continuity should exist with pedal released, and infinity when pedal is depressed. If not, replace switch.
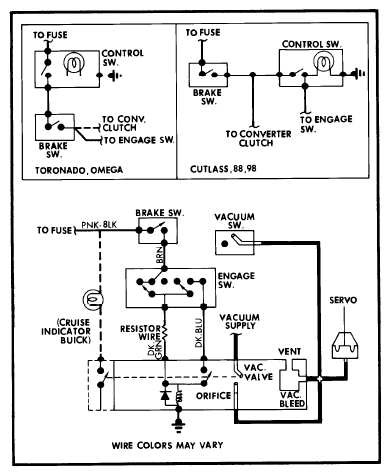
    Fig 1: General Motors Cruise Master Vacuum and Wiring Diagram
    G09318183Courtesy of GENERAL MOTORS COMPANY