lemon-mirror:
Home >> Buick >> 1980 >> Skyhawk Base, Automatic Trans >> Repair and Diagnosis >> Engine Performance >> Engine Control Systems >> Vacuum Diagrams >> Model Identification

Model Identification

Reference will be made to body style codes for GM cars in the vacuum diagrams index. Refer to the table below for identification of these body style codes.

Body Code GM Division Model Name
A Buick Century, Regal
A Chevrolet Malibu, El Camino, Monte Carlo
A Oldsmobile Cutlass
A Pontiac LeMans, Grand Am, Grand LeMans
B Buick LeSabre, Electra
B Chevrolet Impala, Caprice
B Oldsmobile 88, Custom Cruiser
B Pontiac Catalina, Bonneville
C Buick Electra
C Cadillac Fleetwood, DeVille
C Oldsmobile Ninety-Eight
D Cadillac Fleetwood Limousine
E Buick Riviera
E Cadillac Eldorado
E Oldsmobile Toronado
F Chevrolet Camaro
F Pontiac Firebird
G Pontiac Grand Prix
H Buick Skyhawk
H Chevrolet Monza
H Oldsmobile Starfire
H Pontiac Sunbird
T Chevrolet Chevette
X Buick Skylark
X Chevrolet Citation
X Oldsmobile Omega
X Pontiac Phoenix
Y Chevrolet Corvette
GENERAL MOTORS VACUUM DIAGRAM REFERENCE CHART

Engine & Make Body Style Application Trans. A/C No A/C Fuel System Fig. No.
98" 4 Cyl. (VIN 9) Chev. Chevette Federal Both X X 2-Bbl. 1
98" 4 Cyl. (VIN 0) Chev. Chevette Federal Both X X 2-Bbl. 2
98" 4 Cyl. (VIN 9) Chev. Chevette Calif. Both X X 2-Bbl. 3
98" 4 Cyl. (VIN 9) Chev. Chevette Calif. Both X X 2-Bbl. 4
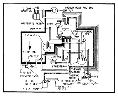
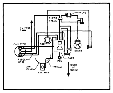
151" 4 Cyl. (VIN V) Chev., Olds., Pont. H Federal Auto.   X 2-Bbl. 5
151" 4 Cyl. (VIN V) Chev., Olds., Pont. H Federal Auto. X   2-Bbl. 6
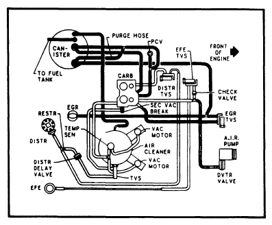
151" 4 Cyl. (VIN V) Chev., Olds., Pont. H Calif. Man. X X 2-Bbl. 7
151" 4 Cyl. (VIN V) Chev., Olds., Pont. H Calif. Auto. X X 2-Bbl. 8
151" 4 Cyl. (VIN 5) Buick, Chev., Olds., Pont. X Federal Man. X X 2-Bbl. 9
151" 4 Cyl. (VIN 5) Buick, Chev., Olds., Pont. X Federal Man. X X 2-Bbl. 10
151" 4 Cyl. (VIN 5) Buick, Chev., Olds., Pont. X Federal Auto. X X 2-Bbl. 11
151" 4 Cyl. (VIN 5) Buick, Chev., Olds., Pont. X Federal Auto. X X 2-Bbl. 12
151" 4 Cyl. (VIN 5) Buick, Chev., Olds., Pont. X Calif. Man.   X 2-Bbl. 13
151" 4 Cyl. (VIN 5) Buick, Chev., Olds., Pont. X Calif. Man. X   2-Bbl. 14
151" 4 Cyl. (VIN 5) Buick, Chev., Olds., Pont. X Calif. Auto.   X 2-Bbl. 15
151" 4 Cyl. (VIN 5) Buick, Chev., Olds., Pont. X Calif. Auto. X   2-Bbl. 16
173" V6 Buick, Chev., Olds., Pont. X Federal Auto. X   2-Bbl. 17
173" V6 Buick, Chev., Olds., Pont. X Federal Auto. X X 2-Bbl. 18
173" V6 Buick, Chev., Olds., Pont. X Calif. Auto. X X 2-Bbl. 19
229" V6 Chev., Pont. A Federal Man. X X 2-Bbl. 20
229" V6 Chev. B Federal Auto.   X 2-Bbl. 21
229" V6 Chev. F Federal Auto. X X 2-Bbl. 22
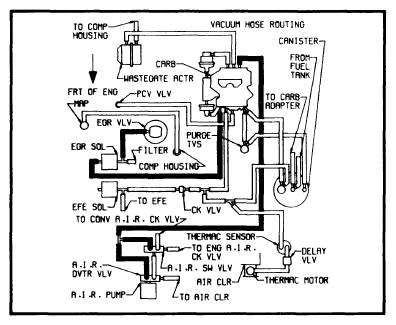
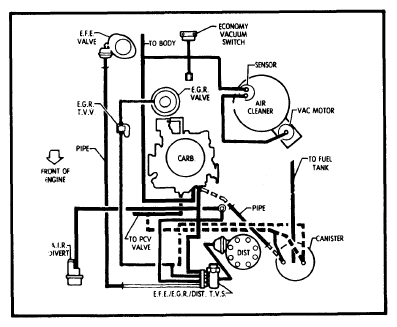
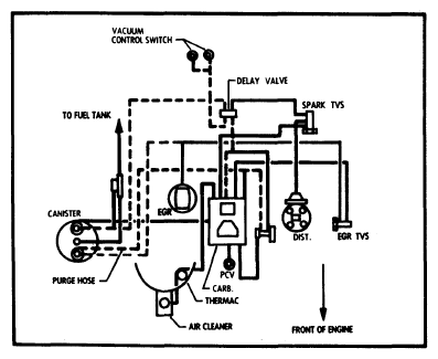
231" V6 Buick, Chev., Olds., Pont. A, F, G, H Federal Man. X X 2-Bbl. 23
231" V6 Buick, Olds., Pont. A, G Federal Auto. X X 2-Bbl. 24
231" V6 Buick, Olds., Pont. A, G Federal Auto. X X 2-Bbl. 25
231" V6 Buick, Chev., Olds., Pont. B, H Federal Auto. X X 2-Bbl. 26
231" V6 Buick, Chev., Olds., Pont. A, B, G Federal Auto. X X 2-Bbl. 27
231" V6 Buick, Chev., Olds., Pont. H Calif. Man. X X 2-Bbl. 28
231" V6 Buick, Chev., Olds., Pont. F, H Calif. Auto. X X 2-Bbl. 29
231" V6 Buick, Chev., Olds., Pont. A, F, H Calif. Auto. X X 2-Bbl. 30
231" V6 Buick B Calif. Auto. X X 2-Bbl. 31
231" V6 Buick E Federal Auto. X   Turbo 32
231" V6 Buick, Chev. A Federal Auto. X X Turbo 33
231" V6 Buick, Chev. A Federal Auto. X X Turbo 34
231" V6 Buick E Calif. Auto. X   Turbo 35
231" V6 Buick, Chev. A Calif. Auto. X X Turbo 36
252" V6 Buick, Cad. B, C Federal Auto. X   4-Bbl. 37
260" V8 Olds. A Federal Auto. X X 2-Bbl. 38
260" V8 Olds. B Federal Auto. X X 2-Bbl. 39
265" V8 Buick, Pont. A, B, F, G Federal Auto. X X 2-Bbl. 40
267" V8 Chev. F Federal Auto. X X 2-Bbl. 41
267" V8 Chev. B Federal Auto. X X 2-Bbl. 42
301" V8 Pont. A, B, F, G Federal Auto. X X 4-Bbl. 43
301" V8 Pont. A, B, G Federal Auto. X X 4-Bbl. 44
301" V8 Pont. F Federal Auto. X X Turbo 45
305" V8 Chev., Olds., Pont. A, B Federal Auto. X X 4-Bbl. 46
305" V8 Chev. F Federal Man. X X 4-Bbl. 47
305" V8 Chev. A, F Federal Man. X   4-Bbl. 48
305" V8 Chev. Corvette Calif. Auto. X X 4-Bbl. 49
305" V8 Buick, Chev., Olds., Pont. A, B, F Calif. Auto. X X 4-Bbl. 50
305" V8 Chev. F Federal Auto. X   4-Bbl. 52
307" V8 Buick E Federal Auto. X   4-Bbl. 51
350" V8 (VIN L) Chev. B, F Federal Auto. X   4-Bbl. 52
350" V8 (VIN L) Chev. F Federal Man. X X 4-Bbl. 48
350" V8 (VIN 6, 8) Chev. Corvette Federal Man. X X 4-Bbl. 53
350" V8 (VIN 6, 8) Chev. Corvette Federal Auto. X X 4-Bbl. 54
350" V8 (VIN R) Olds. A, B, C Federal Auto. X X 4-Bbl. 55
350" V8 (VIN R) Buick E Federal Auto. X   4-Bbl. 56
350" V8 (VIN R) Buick, Olds., Pont. B, C Calif. Auto. X X 4-Bbl. 57
350" V8 (VIN R) Buick E Calif. Auto. X   4-Bbl. 58
350" V8 (VIN X) Buick, Pont. B, C Federal Auto. X X 4-Bbl. 59
350" V8 (VIN X) Buick, Pont. B Federal Auto. X X 4-Bbl. 60
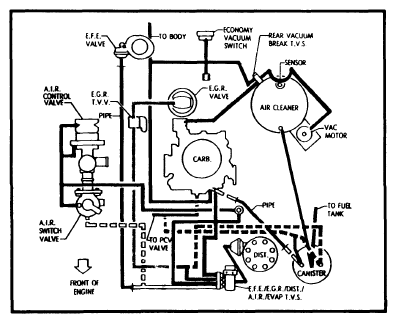
350" V8 (VIN B) Cad. E, K Calif. Auto. X   EFI 61
350" V8 (Diesel) All Divisions A, B, C, E, K All Auto. X X F1 62
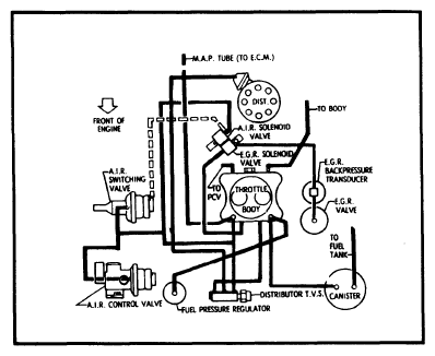
368" V8 Cad. E, K Federal Auto. X   DEFI 63
368" V8 Cad. C, D, Z Federal Auto. X   4-Bbl. 64
368" V8 Cad. C, D, Z Calif. Auto. X   4-Bbl. 65
Fig 1: 98" 4 Cyl. 2-Bbl. Federal
G09343234Courtesy of GENERAL MOTORS COMPANY
Fig 2: 98" 4 Cyl. 2-Bbl. Federal
G09343235Courtesy of GENERAL MOTORS COMPANY
Fig 3: 98" 4 Cyl. 2-Bbl. Calif.
G09343236Courtesy of GENERAL MOTORS COMPANY
Fig 4: 98" 4 Cyl. 2-Bbl. Calif.
G09343237Courtesy of GENERAL MOTORS COMPANY
Fig 5: 151" 4 Cyl. 2-Bbl. VIN V Federal
G09343238Courtesy of GENERAL MOTORS COMPANY
Fig 6: 151" 4 Cyl. 2-Bbl. VIN V Federal
G09343239Courtesy of GENERAL MOTORS COMPANY
Fig 7: 151" 4 Cyl. 2-Bbl. VIN V Calif. Man. Trans.
G09343240Courtesy of GENERAL MOTORS COMPANY
Fig 8: 151" 4 Cyl. 2-Bbl. VIN V Calif. Auto. Trans.
G09343241Courtesy of GENERAL MOTORS COMPANY
Fig 9: 151" 4 Cyl. 2-Bbl. VIN 5 Federal Man. Trans.
G09343242Courtesy of GENERAL MOTORS COMPANY
Fig 10: 151" 4 Cyl. 2-Bbl. VIN 5 Federal Man. Trans.
G09343243Courtesy of GENERAL MOTORS COMPANY
Fig 11: 151" 4 Cyl. 2-Bbl. VIN 5 Federal Auto. Trans.
G09343244Courtesy of GENERAL MOTORS COMPANY
Fig 12: 151" 4 Cyl. 2-Bbl. VIN 5 Federal Auto. Trans.
G09343245Courtesy of GENERAL MOTORS COMPANY
Fig 13: 151" 4 Cyl. 2-Bbl. VIN 5 Calif. Man. Trans.
G09343246Courtesy of GENERAL MOTORS COMPANY
Fig 14: 151" 4 Cyl. 2-Bbl. VIN 5 Calif. Man. Trans.
G09343247Courtesy of GENERAL MOTORS COMPANY
Fig 15: 151" 4 Cyl. 2-Bbl. VIN 5 Calif. Auto. Trans.
G09343248Courtesy of GENERAL MOTORS COMPANY
Fig 16: 151" 4 Cyl. 2-Bbl. VIN 5 Calif. Auto. Trans.
G09343249Courtesy of GENERAL MOTORS COMPANY
Fig 17: 173" V6 2-Bbl. Federal Auto. Trans.
G09343250Courtesy of GENERAL MOTORS COMPANY
Fig 18: 173" V6 2-Bbl. Federal Auto. Trans.
G09343251Courtesy of GENERAL MOTORS COMPANY
Fig 19: 173" V6 2-Bbl. Calif. Auto. Trans.
G09343252Courtesy of GENERAL MOTORS COMPANY
Fig 20: 229" V6 2-Bbl. Federal Man. Trans.
G09343253Courtesy of GENERAL MOTORS COMPANY
Fig 21: 229" V6 2-Bbl. Federal Auto. Trans.
G09343254Courtesy of GENERAL MOTORS COMPANY
Fig 22: 229" V6 2-Bbl. Federal Auto. Trans.
G09343255Courtesy of GENERAL MOTORS COMPANY
Fig 23: 231" V6 2-Bbl. Federal Man. Trans.
G09343256Courtesy of GENERAL MOTORS COMPANY
Fig 24: 231" V6 2-Bbl. Federal Auto. Trans.
G09343257Courtesy of GENERAL MOTORS COMPANY
Fig 25: 231" V6 2-Bbl. Federal Auto. Trans.
G09343258Courtesy of GENERAL MOTORS COMPANY
Fig 26: 231" V6 2-Bbl. Federal Auto. Trans.
G09343259Courtesy of GENERAL MOTORS COMPANY
Fig 27: 231" V6 2-Bbl. Federal Auto. Trans. W/C-4
G09343260Courtesy of GENERAL MOTORS COMPANY
Fig 28: 231" V6 2-Bbl. Calif. Man. Trans.
G09343261Courtesy of GENERAL MOTORS COMPANY
Fig 29: 231" V6 2-Bbl. Calif. Auto. Trans.
G09343262Courtesy of GENERAL MOTORS COMPANY
Fig 30: 231" V6 2-Bbl. Calif. Auto. Trans.
G09343263Courtesy of GENERAL MOTORS COMPANY
Fig 31: 231" V6 2-Bbl. Calif. Auto. Trans.
G09343264Courtesy of GENERAL MOTORS COMPANY
Fig 32: 231" V6 Turbo Federal Auto. Trans.
G09343265Courtesy of GENERAL MOTORS COMPANY
Fig 33: 231" V6 Turbo Federal Auto. Trans.
G09343266Courtesy of GENERAL MOTORS COMPANY
Fig 34: 231" V6 Turbo Federal Auto. Trans.
G09343267Courtesy of GENERAL MOTORS COMPANY
Fig 35: 231" V6 Turbo Calif. Auto. Trans.
G09343268Courtesy of GENERAL MOTORS COMPANY
Fig 36: 231" V6 Turbo Calif. Auto. Trans.
G09343269Courtesy of GENERAL MOTORS COMPANY
Fig 37: 252" V6 4-Bbl. Federal Auto. Trans.
G09343270Courtesy of GENERAL MOTORS COMPANY
Fig 38: 260" V8 2-Bbl. Federal Auto. Trans.
G09343271Courtesy of GENERAL MOTORS COMPANY
Fig 39: 260" V8 2-Bbl. Federal Auto. Trans.
G09343272Courtesy of GENERAL MOTORS COMPANY
Fig 40: 265" V8 2-Bbl. Federal Auto. Trans.
G09343273Courtesy of GENERAL MOTORS COMPANY
Fig 41: 267" V8 2-Bbl. Federal Auto. Trans.
G09343274Courtesy of GENERAL MOTORS COMPANY
Fig 42: 267" V8 2-Bbl. Federal Auto. Trans.
G09343275Courtesy of GENERAL MOTORS COMPANY
Fig 43: 301" V8 4-Bbl. Federal Auto. Trans.
G09343276Courtesy of GENERAL MOTORS COMPANY
Fig 44: 301" V8 4-Bbl. Federal Auto. Trans.
G09343277Courtesy of GENERAL MOTORS COMPANY
Fig 45: 301" V8 Turbo Federal Auto. Trans.
G09343278Courtesy of GENERAL MOTORS COMPANY
Fig 46: 305" V8 4-Bbl. Federal Auto. Trans.
G09343279Courtesy of GENERAL MOTORS COMPANY
Fig 47: 305" V8 4-Bbl. Federal Man. Trans.
G09343280Courtesy of GENERAL MOTORS COMPANY
Fig 48: 305" & 350" V8 4-Bbl. Federal Man. Trans.
G09343281Courtesy of GENERAL MOTORS COMPANY
Fig 49: 305" V8 4-Bbl. Calif. Auto. Trans.
G09343282Courtesy of GENERAL MOTORS COMPANY
Fig 50: 305" V8 4-Bbl. Calif. Man. Trans.
G09343283Courtesy of GENERAL MOTORS COMPANY
Fig 51: 307" V8 4-Bbl. Federal Auto. Trans.
G09343284Courtesy of GENERAL MOTORS COMPANY
Fig 52: 305" & 350" V8 4-Bbl. (VIN H & L) Federal Auto. Trans.
G09343285Courtesy of GENERAL MOTORS COMPANY
Fig 53: 350" V8 4-Bbl. VIN 6 & 8 Federal Man. Trans.
G09343286Courtesy of GENERAL MOTORS COMPANY
Fig 54: 350" V8 4-Bbl. VIN 6 & 8 Federal Auto. Trans.
G09343287Courtesy of GENERAL MOTORS COMPANY
Fig 55: 350" V8 4-Bbl. VIN R Federal Auto. Trans.
G09343288Courtesy of GENERAL MOTORS COMPANY
Fig 56: 350" V8 4-Bbl. VIN R Federal Auto. Trans.
G09343289Courtesy of GENERAL MOTORS COMPANY
Fig 57: 350" V8 4-Bbl. VIN R Calif. Auto. Trans.
G09343290Courtesy of GENERAL MOTORS COMPANY
Fig 58: 350" V8 4-Bbl. VIN R Calif. Auto. Trans.
G09343291Courtesy of GENERAL MOTORS COMPANY
Fig 59: 350" V8 4-Bbl. VIN X Federal Auto. Trans.
G09343292Courtesy of GENERAL MOTORS COMPANY
Fig 60: 350" V8 4-Bbl. VIN X Federal Auto. Trans.
G09343293Courtesy of GENERAL MOTORS COMPANY
Fig 61: 350" V8 EFI Calif. Auto. Trans.
G09343294Courtesy of GENERAL MOTORS COMPANY
Fig 62: 350" V8 Diesel All Models
G09343295Courtesy of GENERAL MOTORS COMPANY
Fig 63: 368" V8 DEFI Federal Auto. Trans.
G09343296Courtesy of GENERAL MOTORS COMPANY
Fig 64: 368" V8 4-Bbl. Federal Auto. Trans.
G09343297Courtesy of GENERAL MOTORS COMPANY
Fig 65: 368" V8 4-Bbl. Calif. Auto. Trans.
G09343298Courtesy of GENERAL MOTORS COMPANY