lemon-mirror:
Home >> Buick >> 2021 >> Encore GX Select, 1.2L Eng VIN 2 >> Repair and Diagnosis >> Transmission >> Automatic Trans >> Shift Lock Control System >> Schematic Wiring Diagrams >> Shift Lock Control Schematics >> Shift Lock Control

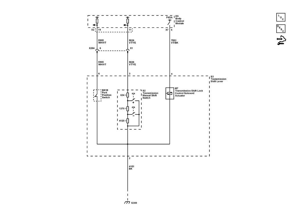
Shift Lock Control

GM5465042Courtesy of GENERAL MOTORS COMPANY