lemon-mirror:
Home >> Cadillac >> 1987 >> Seville >> Repair and Diagnosis >> Engine Performance >> System >> DFI BCM Tests W/Codes >> Code B336 - Loss Of IPC Data >> Notes On INTERMITTENTS

Notes On INTERMITTENTS

If intermittent code is being set, check for loose or dirty connections. Also, check corroded terminal ends.

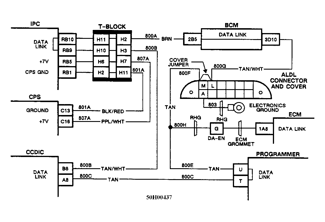
Fig 1: Schematic, Code B336 - Loss of IPC Data
G50H00437
Fig 2: Flow Chart, Code B336 - Loss of IPC Data
G4445
Fig 3: Flow Chart, Code B336 - Loss of IPC Data
GB0048196