lemon-mirror:
Home >> Cadillac >> 1988 >> Seville Base >> Repair and Diagnosis >> Engine Performance >> System >> DFI BCM Tests W/Codes >> BCM Code B127 - PRND321 Sensor >> Notes On INTERMITTENTS

Notes On INTERMITTENTS

Manipulate related BCM and ECM wiring in each gear range while observing BD41 or EI74 values. If a failure is induced, values will change indicating an open or short to ground. Ensure good terminal connections exist at BCM, ECM and PRND321 switch. If terminal contacts are good and code B127 continues to set, replace BCM.

Fig 1: Code B127 Schematic, PRND321 Sensor (1 Of 2)
G57410
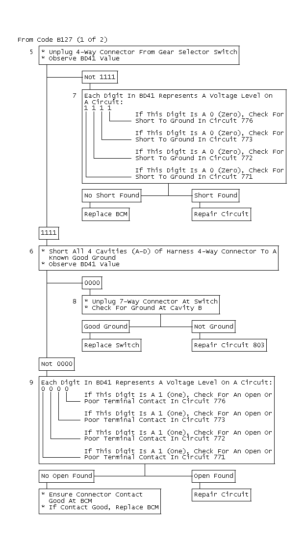
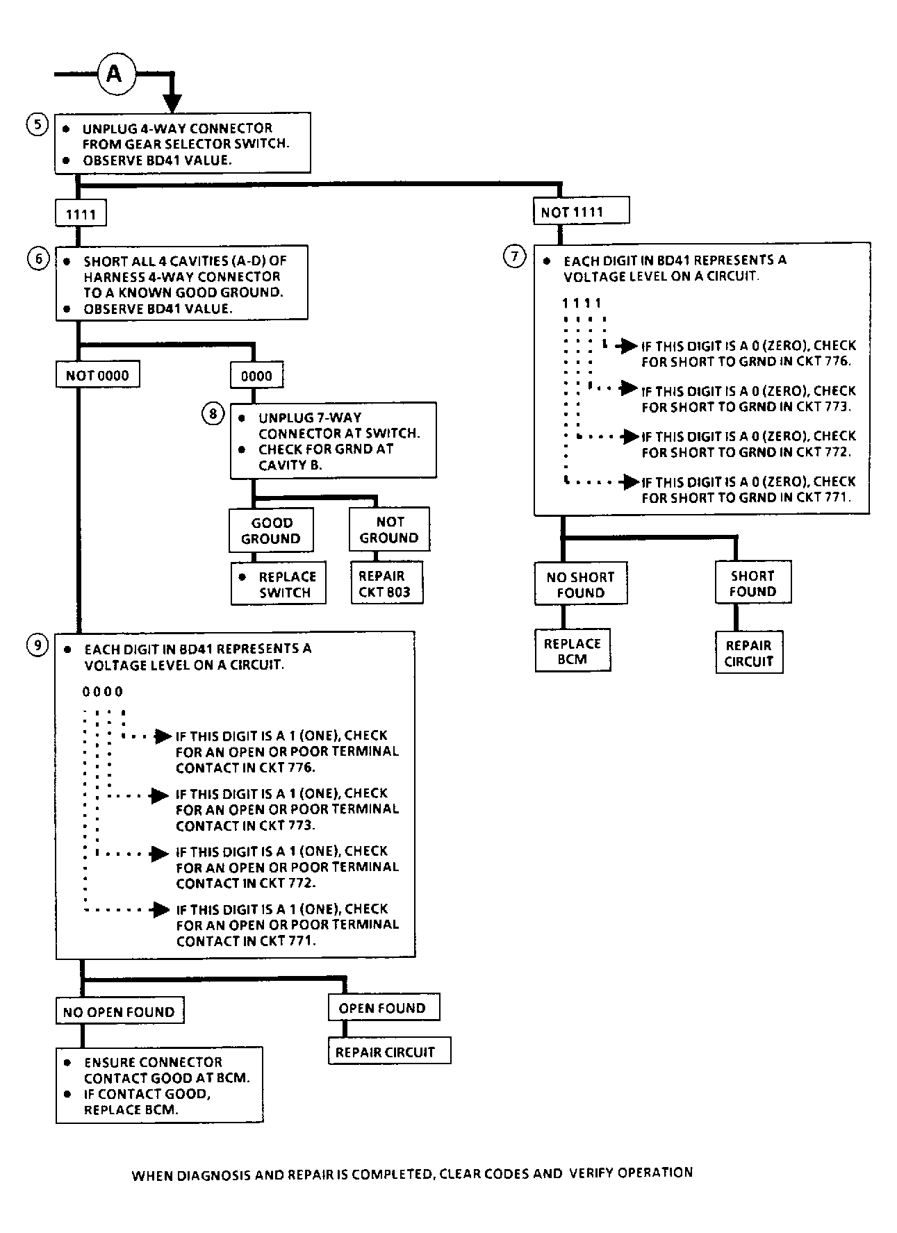
Fig 2: Code B127 Flow Chart, PRND321 Sensor (1 Of 2)
G57411
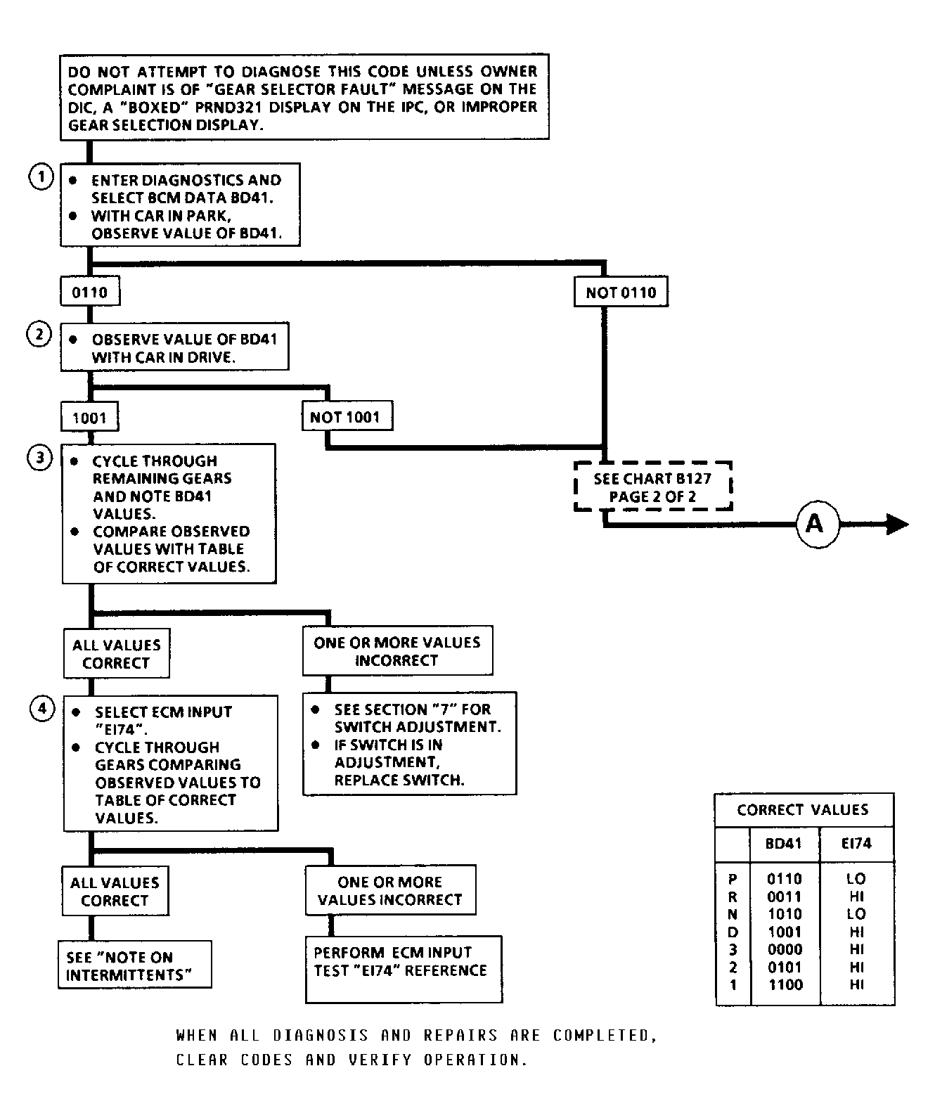
NOTE: Do not attempt to diagnose this code unless owner complaint is of "Gear Selector Fault" message on the DIC, a "Boxed" PRND321 display on the IPC, or improper gear selection display.
Fig 3: Code B127 Flow Chart, PRND321 Sensor
GB0048577
  1. 5) Checks for short to ground in PRND321 to BCM circuit(s).
  2. 6) Checks for open in PRND321 to BCM circuit(s).
  3. 7) Circuit shorted to ground will result in a "0" display for the circuit.
  4. 8) Checks for open PRND321 sensor ground.
  5. 9) Open circuit will result in a "1" display for the circuit.
Fig 4: Code B127 Schematic, PRND321 Sensor (2 Of 2)
G57410
Fig 5: Code B127 Flow Chart, PRND321 Sensor (2 Of 2)
G57412
Fig 6: Code B127 Flow Chart, PRND321 Sensor (1 Of 2)
GB0048578