lemon-mirror:
Home >> Cadillac >> 1990 >> Seville Base, 4T60/ME9 >> Repair and Diagnosis >> Engine Performance >> System >> Engine Controls - Tests W/Codes >> BCM Trouble Code Charts >> Multiple Intermittent Codes

Multiple Intermittent Codes

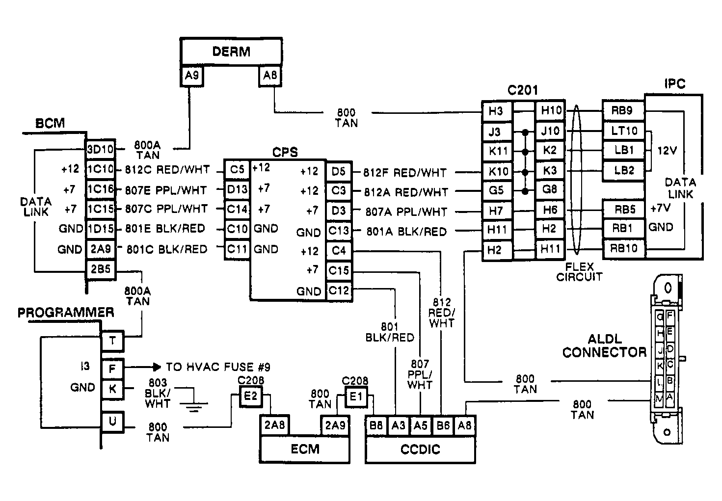
History Codes EO47, B334, B335, B336 & B337 This chart should be used if 2 or more dataline history codes are retrieved. NOTE: Test numbers refer to test numbers on diagnostic chart.

Test Number 1)  Checks for open in dataline circuit by measuring resistance of the loop. The first steps ensure BCM RAP has timed out and voltage is not present on the dataline during resistance checks.

Test Number 2)  If 10 ohms or more are present, an open in the dataline circuit is indicated. Check the codes set to determine which section of circuit No. 800 to inspect.

Fig 1: Multiple Intermittent Codes Circuit Diagram
G90D21710
Fig 2: Multiple Intermittent Codes Flow Chart
G90J09279