lemon-mirror:
Home >> Cadillac >> 1991 >> Seville Base >> Repair and Diagnosis >> Engine Performance >> System >> Engine Controls - Tests W/Codes >> Diagnostic Tests >> Chart B-2, BCM-To-IPC Communication Problem

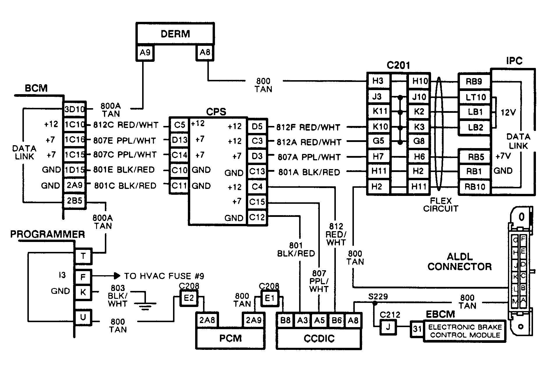
Chart B-2, BCM-To-IPC Communication Problem

You are at this chart because odometer, with key on, read all zeroes and courtesy lights turned on when switch was actuated. These symptoms indicate a loss of BCM data communication to Instrument Panel Cluster (IPC), which can be caused by several different problems.

NOTE: Test numbers refer to test numbers on diagnostic chart.
  1. If ALDL connector cover is off or loose, this could cause a break in data circuit, cutting off BCM communication to IPC under certain electrical conditions. Should this be the case, securely connect ALDL cover and return to beginning of SELF-DIAGNOSTIC SYSTEM CHECK.
  2. This step isolates ALDL connector, the PCM and programmer from data circuit in order to find fault. If odometer reads actual accumulated miles, the fault lies within network between ALDL connector, the PCM and programmer.
  3. If the CCP portion of the CCDIC has displays, the data line between the BCM and CCDIC has been verified good. A blank CCP indicates a problem in this segment of the circuit.
  4. This determines if condition is caused by the DERM by isolating it from the circuit.
  5. From the preceding steps, the problem must exist between the DERM pin A8 and ALDL pin "L". Removing IPC and reconnecting ALDL cover will add only the data line circuit from IPC terminal RB10 to ALDL pin "L", the known good circuit. If the CCP blanks out when this is done, this circuit is the source of the fault.
  6. This step determines if fault is in the last section of circuit No. 800 or the IPC. Jumper around the IPC to isolate the last section of circuit No. 800 and connect it with a known good circuit.
Fig 1: Chart B-2, Schematic, BCM-To-IPC Communication Problem
G91C09365
Fig 2: Flow Chart B-2, BCM-To-IPC Communication Problem
GB0022495