lemon-mirror:
Home >> Cadillac >> 1991 >> Seville Base >> Repair and Diagnosis >> Engine Performance >> System >> Engine Controls - Tests W/Codes >> Diagnostic Tests >> Multiple Intermittent Codes

Multiple Intermittent Codes

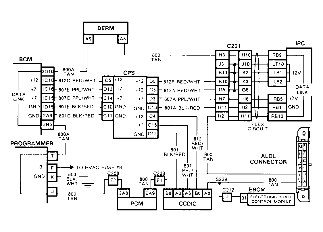
History Codes EO47, B333, B334, B335, B336 or B337 This chart should be used if 2 or more dataline history codes are retrieved.

NOTE: Test numbers refer to test numbers on diagnostic chart.
  1. Checks open in dataline circuit by measuring resistance of the loop. The first steps ensure BCM RAP has timed out and voltage is not present on the dataline during resistance checks.
  2. If 10 ohms or more are present, an open in the dataline circuit is indicated. Check the codes set to determine which section of circuit No. 800 to inspect.
Fig 1: Schematic, Multiple Intermittent Codes
G91H07632
Fig 2: Flow Chart, Multiple Intermittent Codes
GB0022578