lemon-mirror:
Home >> Cadillac >> 1995 >> Eldorado Base >> Repair and Diagnosis >> Engine Performance >> System >> Engine Controls - Tests W/Codes >> Pcm Code Charts >> Code P019, Shorted Fuel Pump Feedback Signal >> Note On Intermittents

Note On Intermittents

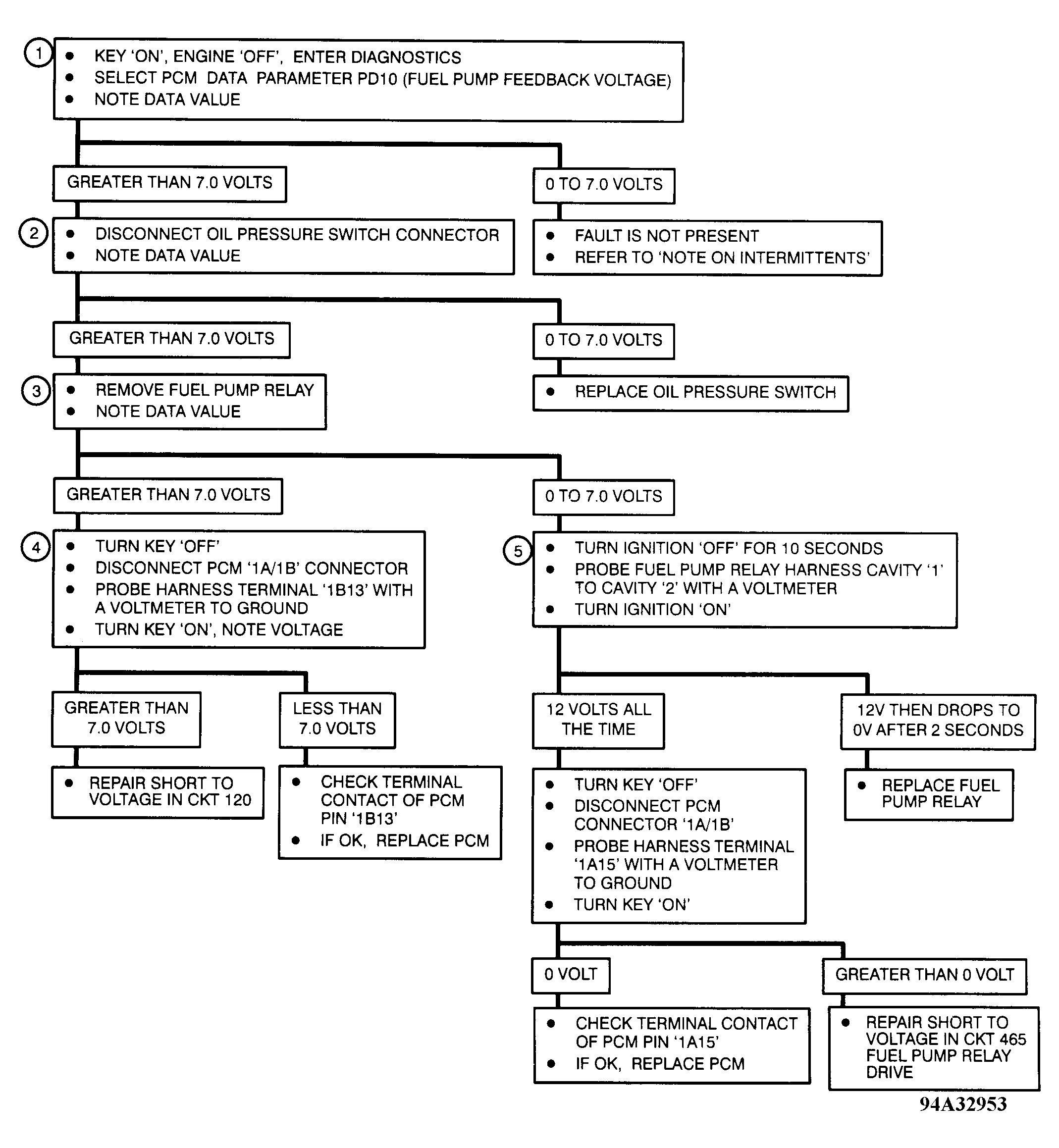
Probe fuel pump test point using a voltmeter to ground. Turn ignition on, and observe voltmeter. Voltmeter should indicate battery voltage for 2 seconds and then drop to zero. If voltage reading stays at battery voltage for longer than 2 seconds, check for sticking fuel pump relay contacts. Repeat test several times. Continue probing fuel pump test point to ground. Start engine, and then turn it off. Voltage should immediately drop to zero. If voltage does not immediately drop to zero, check oil pressure switch contacts.

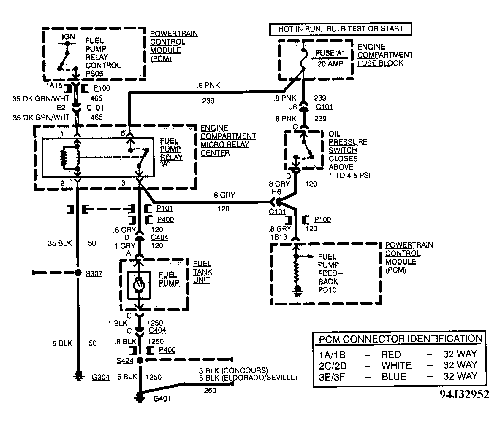
Fig 1: Code P019 Schematic, Shorted Fuel Pump Feedback Signal
G94J32952Courtesy of GENERAL MOTORS CORP
Fig 2: Code P019 Diagnostic Flow Chart, Shorted Fuel Pump Feedback Signal
G94A32953Courtesy of GENERAL MOTORS CORP