lemon-mirror:
Home >> Cadillac >> 2006 >> STS V >> Repair and Diagnosis >> Transmission >> Automatic Trans >> Shift Lock Control System >> Schematic and Routing Diagrams >> Shift Lock Control Schematics

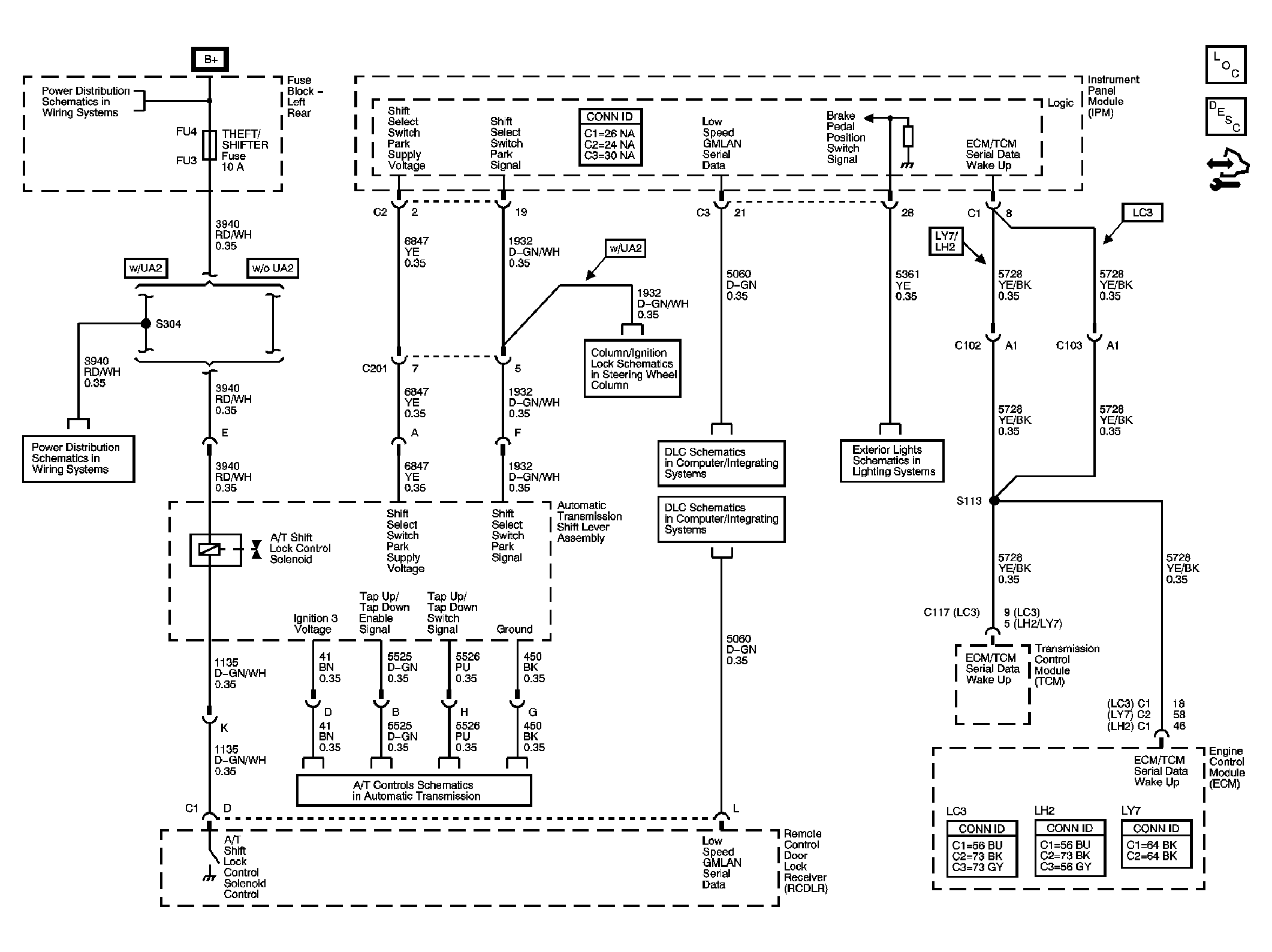
Shift Lock Control Schematics

Fig 1: Shift Lock Control Schematic
GM1618696Courtesy of GENERAL MOTORS CORP.