lemon-mirror:
Home >> Cadillac >> 2007 >> Escalade EXT >> Repair and Diagnosis >> Body & Frame >> Door Locks >> Keyless Entry System And Remote Functions >> Schematic and Routing Diagrams >> Remote Function Schematics

Remote Function Schematics

Fig 1: Keyless Entry (AP3/AP8) Schematic
GM1702736Courtesy of GENERAL MOTORS CORP.
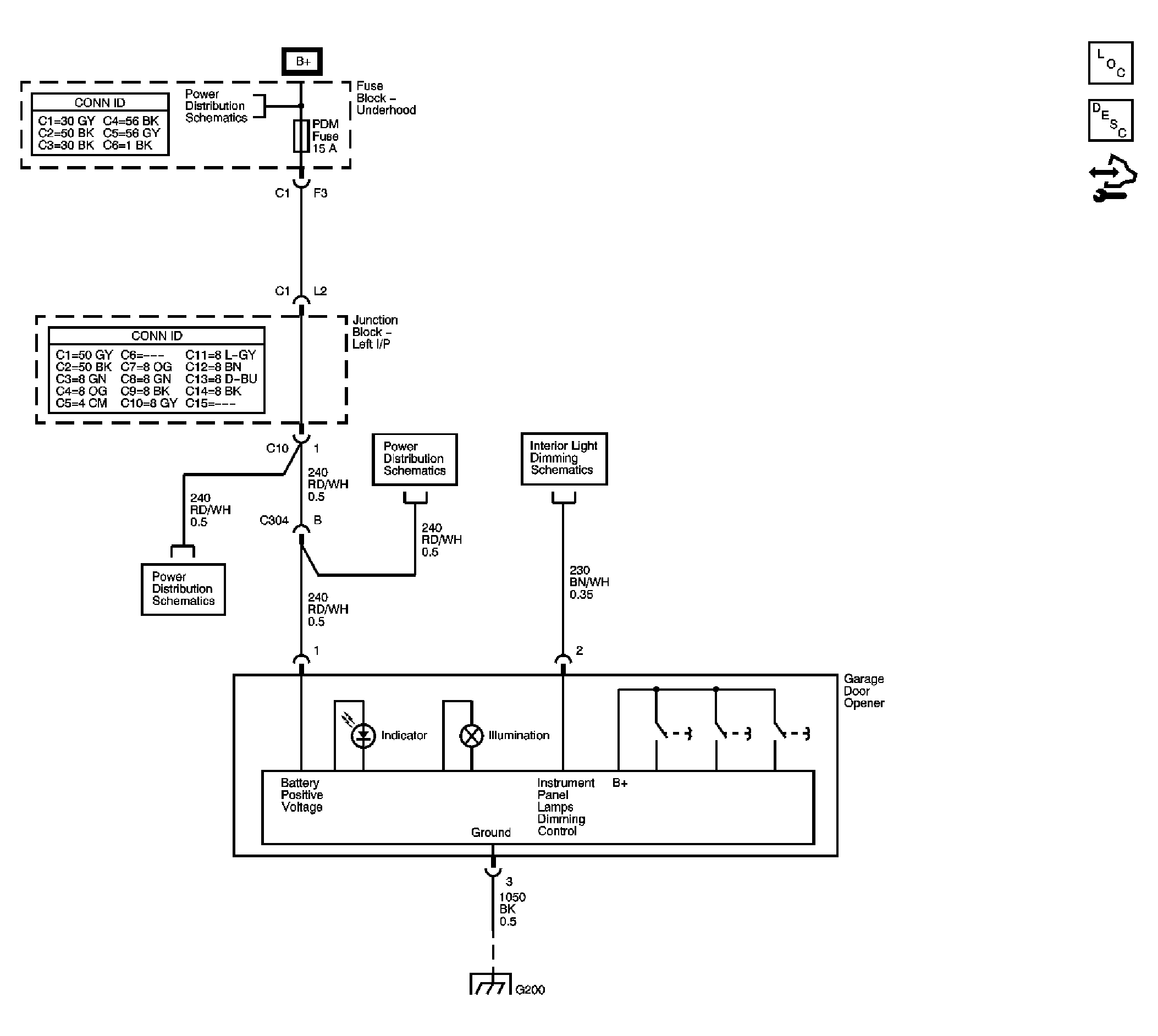
Fig 2: Garage Door Opener Schematic
GM1701116Courtesy of GENERAL MOTORS CORP.