lemon-mirror:
Home >> Cadillac >> 2009 >> Escalade EXT >> Repair and Diagnosis >> Body & Frame >> Door Locks >> Keyless Entry System And Remote Functions >> Schematic and Routing Diagrams >> Remote Function Schematics

Remote Function Schematics

Fig 1: Keyless Entry
GM2075582Courtesy of GENERAL MOTORS CORP.
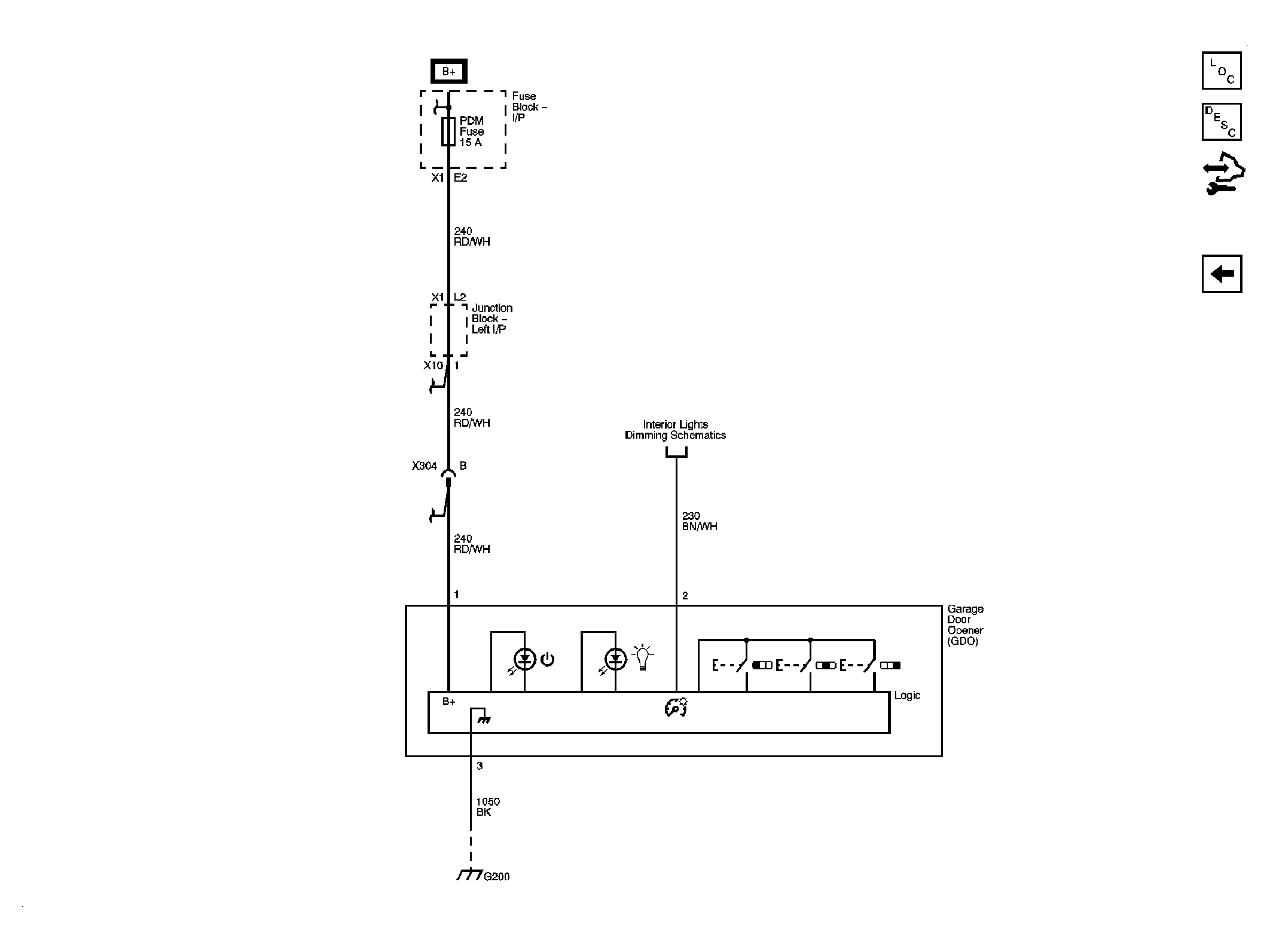
Fig 2: Garage Door Opener
GM2075579Courtesy of GENERAL MOTORS CORP.