lemon-mirror:
Home >> Cadillac >> 2013 >> SRX Base >> Repair and Diagnosis >> Transmission >> Automatic Trans >> Shift Lock Control System >> Schematic Wiring Diagrams >> Shift Lock Control Wiring Schematics >> Shift Lock

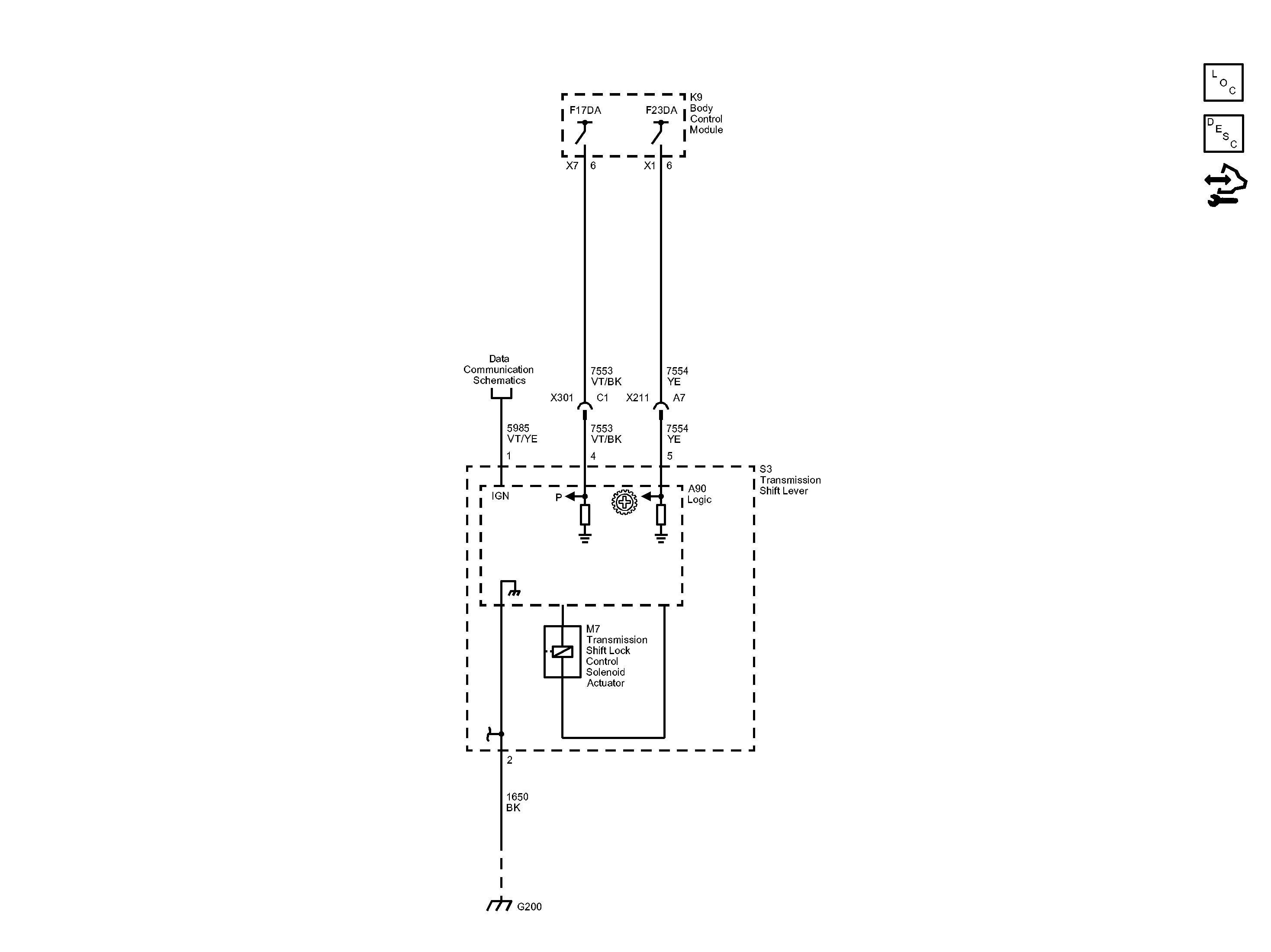
Shift Lock

Fig 1: Shift Lock Control Wiring Schematic
GM2838158Courtesy of GENERAL MOTORS COMPANY