lemon-mirror:
Home >> Cadillac >> 2017 >> CT6 Plug-In >> Repair and Diagnosis >> Electrical >> Body Electrical >> Plug-In Charging System >> Schematic Wiring Diagrams >> Plug-In Charging Wiring Schematics >> Battery Charger Output

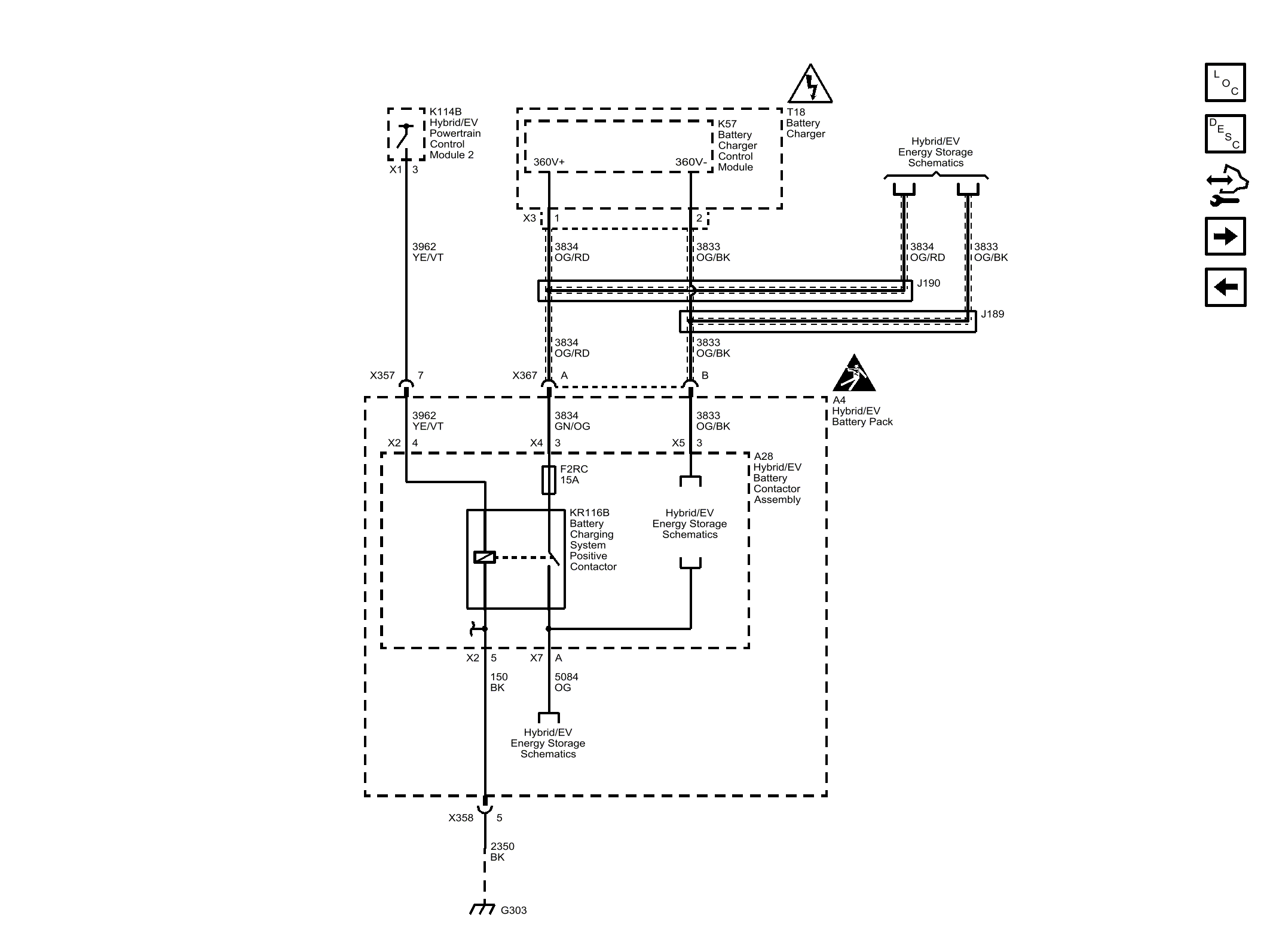
Battery Charger Output

Fig 1: Battery Charger Output
GM4494971Courtesy of GENERAL MOTORS COMPANY