lemon-mirror:
Home >> Chevrolet >> 1991 >> APV >> Repair and Diagnosis >> Engine Performance >> System >> Engine Controls - Tests W/Codes - Gasoline >> Trouble Code Charts >> Code 54, Fuel Pump Circuit

Code 54, Fuel Pump Circuit

Code 54 will set if the ECM does not see 12 volts on the fuel pump signal voltage monitor during the first 2 seconds after ignition is turned on.

Fig 1: Code 54 Schematic (S & T Series) Fuel Pump Circuit - With Circuit Description
G00286665Courtesy of GENERAL MOTORS CORP.
Fig 2: Code 54 Diagnostic Flow Chart (S & T Series Only)
G00286666Courtesy of GENERAL MOTORS CORP.
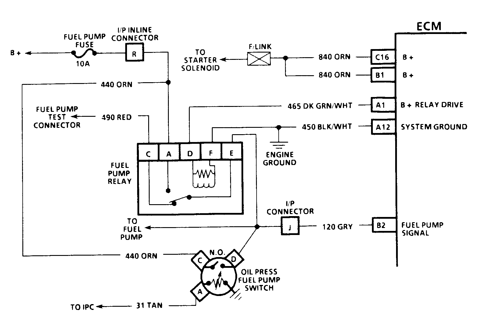
Fig 3: Code 54 Schematic (Astro, Safari) Fuel Pump Circuit
G91I13753
Fig 4: Code 54 Schematic (C, K, R, V, G, & P Series W/O 4L80-E Trans) Fuel Pump Circuit
G91J13754
Fig 5: Code 54 Schematic (All Models W/4L80-E Trans. Except G Series) Fuel Pump Circuit
G91G13751
Fig 6: Code 54 Schematic (G Series W/4L80-E Trans.) Fuel Pump Circuit
G91H13752
Fig 7: Code 54 Schematic (3.1L) Fuel Pump Circuit
G91F13750
Fig 8: Code 54 Flow Chart Fuel Pump Circuit (Except S & T Series)
G91F07358