lemon-mirror:
Home >> Chevrolet >> 1995 >> Corvette Base, 2D Convertible, Automatic >> Repair and Diagnosis >> Engine Performance >> System >> Engine Controls - Tests W/Codes >> ECM/Pcm Code Charts >> Code 85, TCC Stuck On >> Test Description

Test Description

NOTE: Test numbers refer to numbers on diagnostic chart.
  1. Checks mechanical state of TCC when PCM commands TCC solenoid off. TCC slip speed should increase.
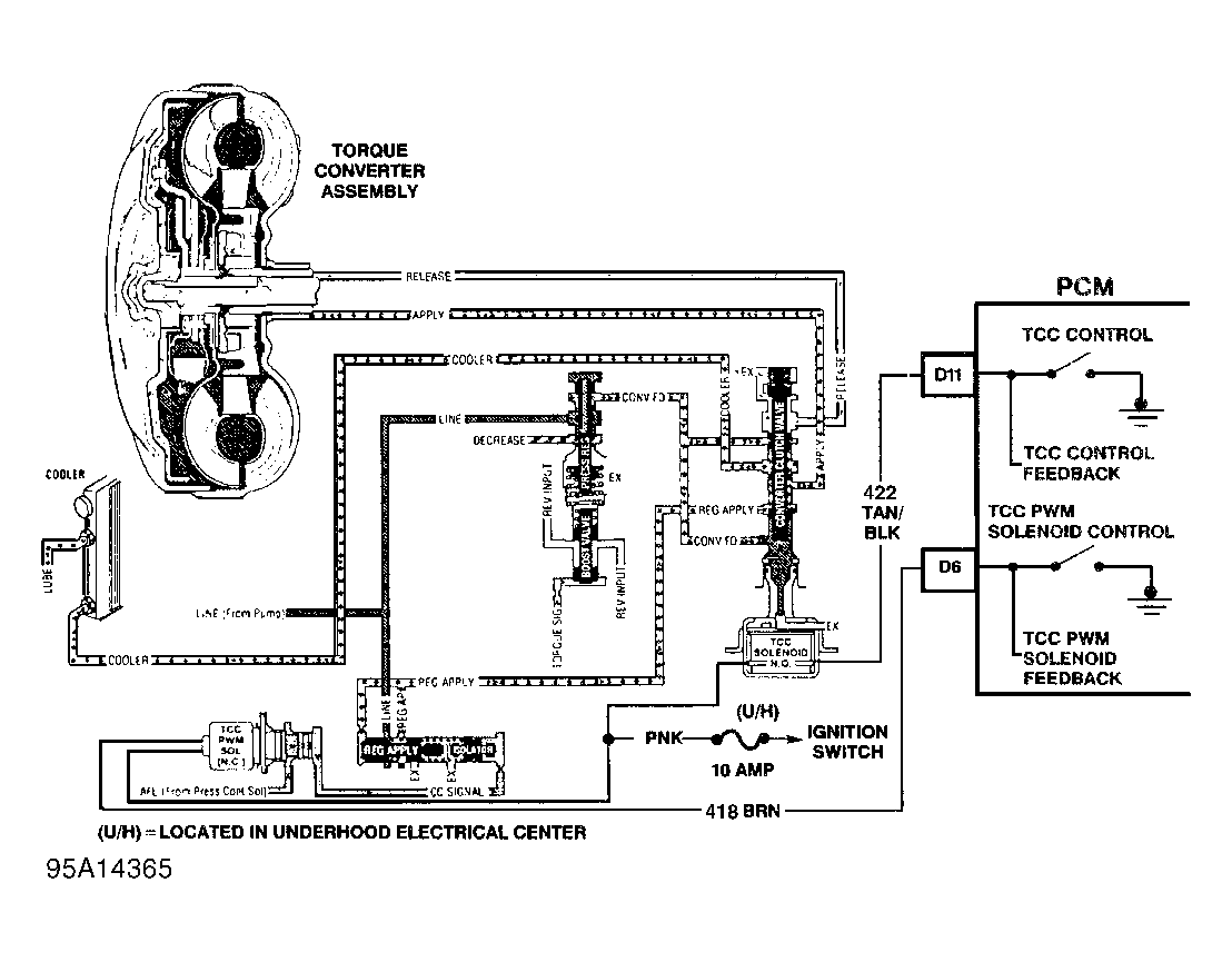
Fig 1: Code 85 Schematic (Corvette) TCC Stuck On
G95A14365
Fig 2: Code 85 Diagnostic Flow Chart (Corvette) TCC Stuck On
G95J14364