lemon-mirror:
Home >> Chevrolet >> 2014 >> Malibu LS >> Repair and Diagnosis >> Transmission >> Automatic Trans >> Shift Lock Control System >> Schematic Wiring Diagrams >> Shift Lock Control Wiring Schematics >> Shift Lock Control

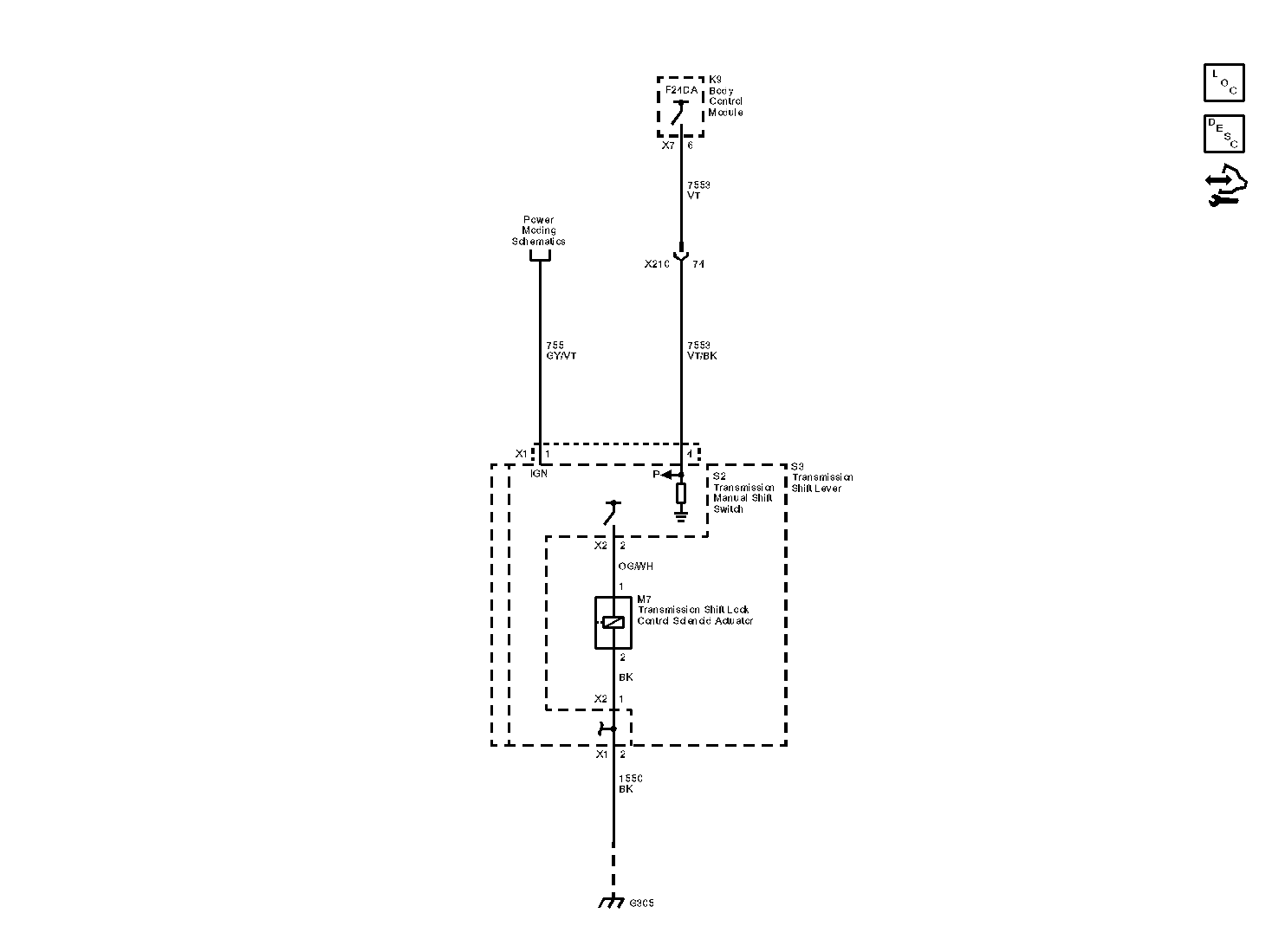
Shift Lock Control

Fig 1: Shift Lock Control Wiring Schematic
GM3420164Courtesy of GENERAL MOTORS COMPANY