lemon-mirror:
Home >> Chevrolet >> 2014 >> Trax LS, Automatic Trans >> Repair and Diagnosis >> Body & Frame >> Door Locks >> Keyless Entry System And Remote Functions >> Schematic WIring Diagrams >> Remote Function Wiring Schematics (Encore) >> Keyless Entry System

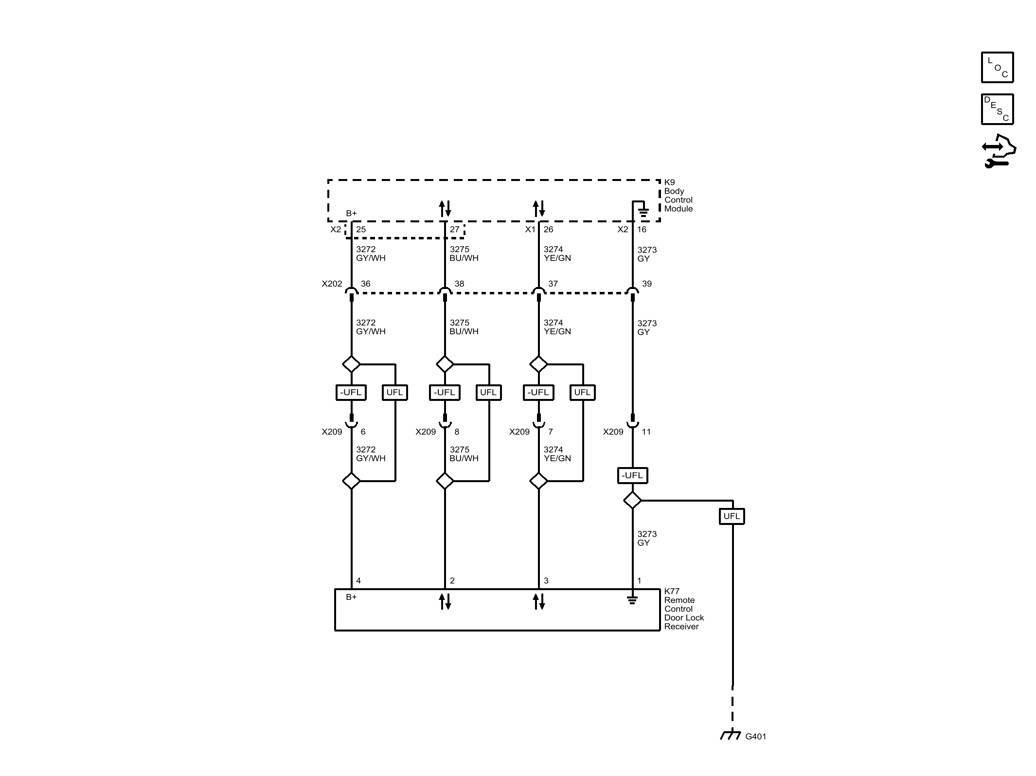
Keyless Entry System

Fig 1: Keyless Entry System (Encore)
GM3263521Courtesy of GENERAL MOTORS COMPANY