lemon-mirror:
Home >> Chrysler >> 1981 >> Imperial >> Repair and Diagnosis >> Electrical >> Charging Systems >> Alternator Regulators >> Adjustment

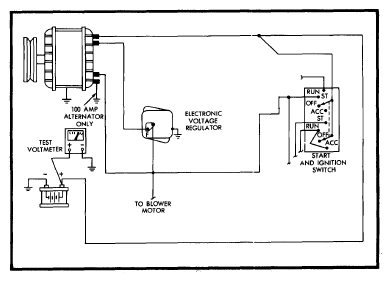
Alternator Regulators: Adjustment

The Electronic Voltage Regulator cannot be adjusted. If specifications are not obtained and investigation has proved that the rest of the electrical system is not at fault, regulator must be replaced.

Fig 1: Meter Connections for Voltage Regulator Tests
G09316847Courtesy of CHRYSLER GROUP, LLC