lemon-mirror:
Home >> Chrysler >> 1986 >> Laser XT, Automatic >> Repair and Diagnosis >> Engine Performance >> System >> Fuel Injection System - Multi-Point >> Description

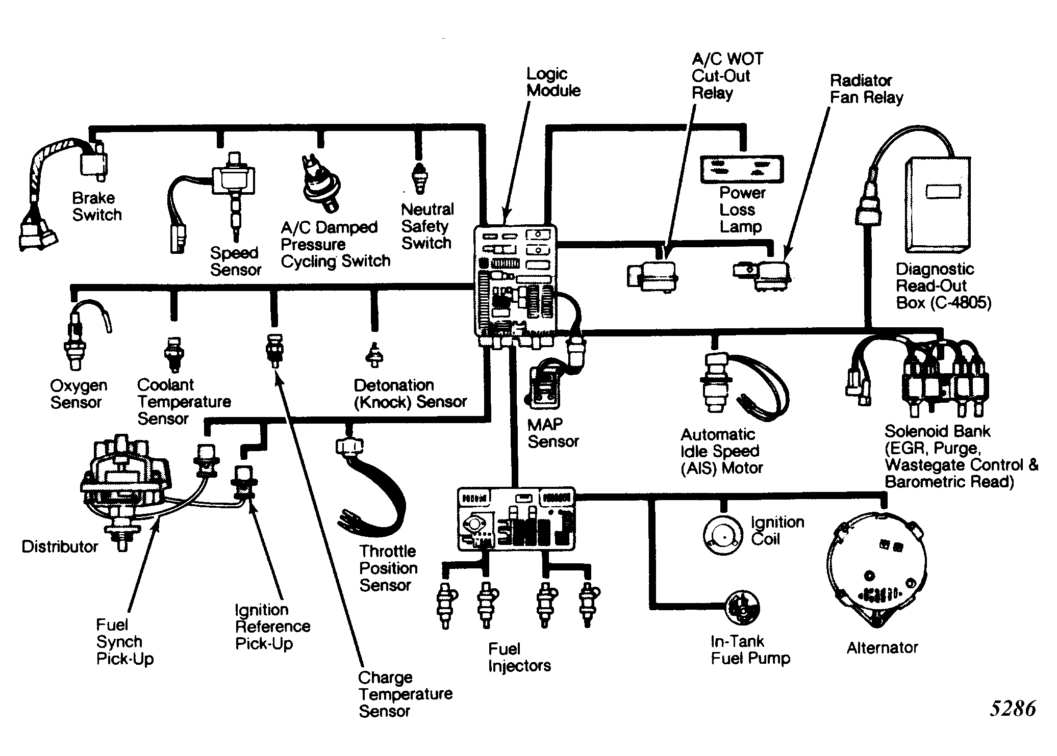
Fuel Injection System - Multi-Point: Description

Chrysler Corp. multi-point electronic fuel injection system combines fuel injection and spark advance systems with turbocharged intake system. Main sub-systems and components consist of: air induction, fuel delivery, fuel control, emission control, logic module, power module and data sensors.

Air induction system includes air cleaner, throttle body, Throttle Position Sensor (TPS), Automatic Idle Speed (AIS) motor and turbocharger assembly.

Fuel delivery system provides fuel from fuel pump to fuel control system. It also returns excess fuel to fuel tank. System consists of in-tank fuel pump, fuel filter, 2 check valves and return line. Power is provided to operate fuel pump through Automatic Shut-Down (ASD) relay.

Fuel control system handles actual delivery of fuel into engine. Fuel pressure regulator maintains constant fuel pressure of 55 psi (3.7 kg/cm2 ). In addition to regulator, system consists of fuel rail and 4 fuel injectors.

Fig 1: Chrysler Corp. Multi-Point Fuel Injection Components
G5286

Emission control system, which is directly operated by logic module, is not unique to multi-point EFI engine. System includes EGR, catalytic convertor, evaporative canister and positive crankcase ventilation.

Logic module is "brain" of system that performs calculations and control functions. Power module is small computer that contains necessary circuitry to power ignition coil, fuel injectors, alternator field and ASD relay. This module supplies most of operating current for system.

Data sensors consist of various sensors and switches which provide logic module with engine operating information. This information is analyzed and air/fuel ratio, ignition timing and emission control are controlled as needed to maintain efficient engine operation.