lemon-mirror:
Home >> Chrysler >> 2001 >> Intrepid Base >> Repair and Diagnosis >> Electrical >> Fuses & Circuit Breakers >> Power Distribution Panel >> Power Distribution Center

Power Distribution Center

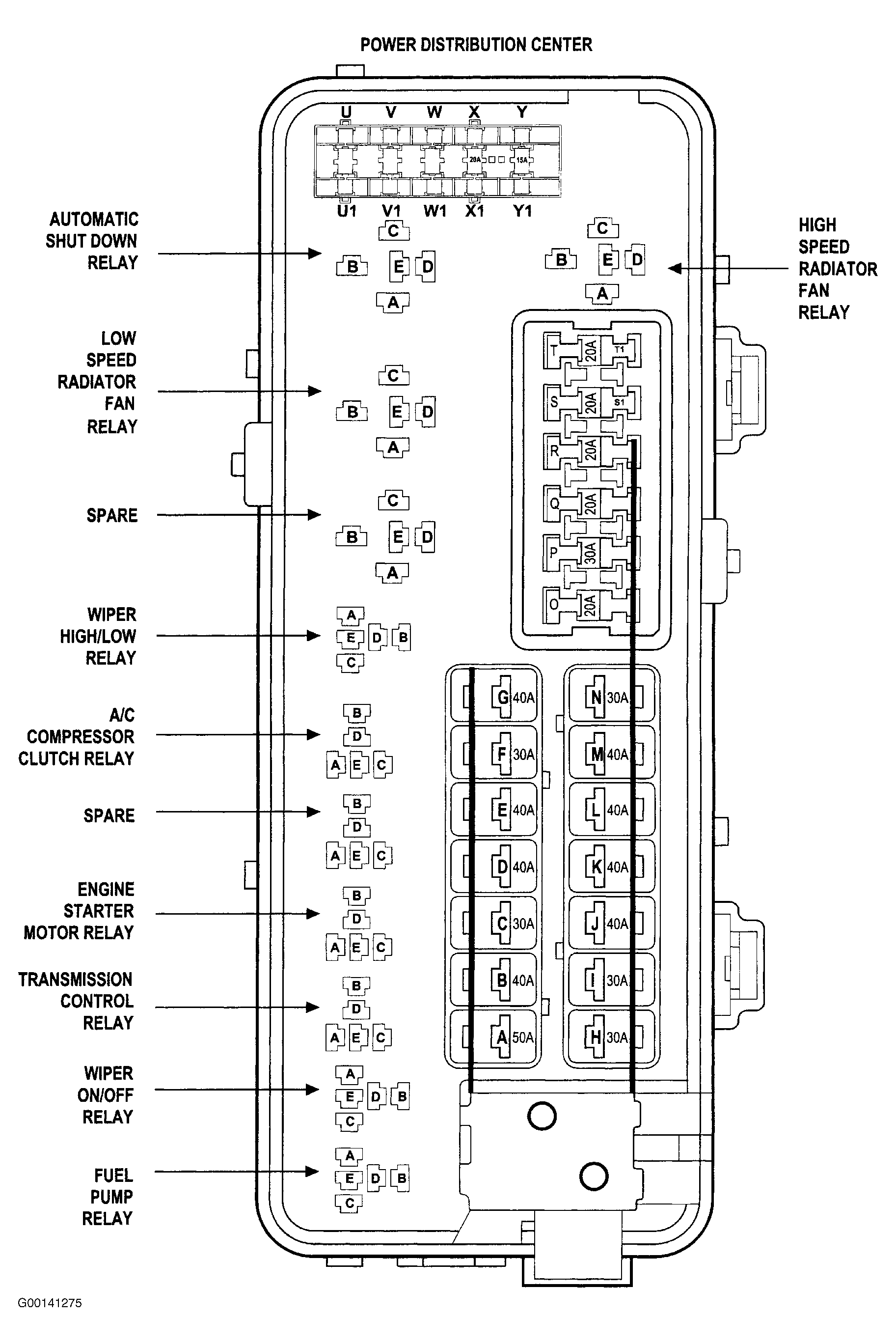
A Power Distribution Center (PDC) is located in the engine compartment. See Fig 1 . This center contains fuses and relays for circuits that operate only under the hood. A label which identifies these components is located on the underside of the cover.

Fig 1: Locating Power Distribution Center
G00144610Courtesy of CHRYSLER CORP.
Fig 2: Identifying Power Distribution Center Fuses, Relay & Connector Terminals
G00141275Courtesy of CHRYSLER CORP.
Fig 3: Identifying Power Distribution Center Fuses & Circuits
G00141274Courtesy of CHRYSLER CORP.