lemon-mirror:
Home >> Dodge and Ram >> 2000 >> Viper ACR >> Repair and Diagnosis >> Body & Frame >> Body, Cab Control Systems >> Body Control Computer >> Wiring Diagrams >> Electronic Entry Module System

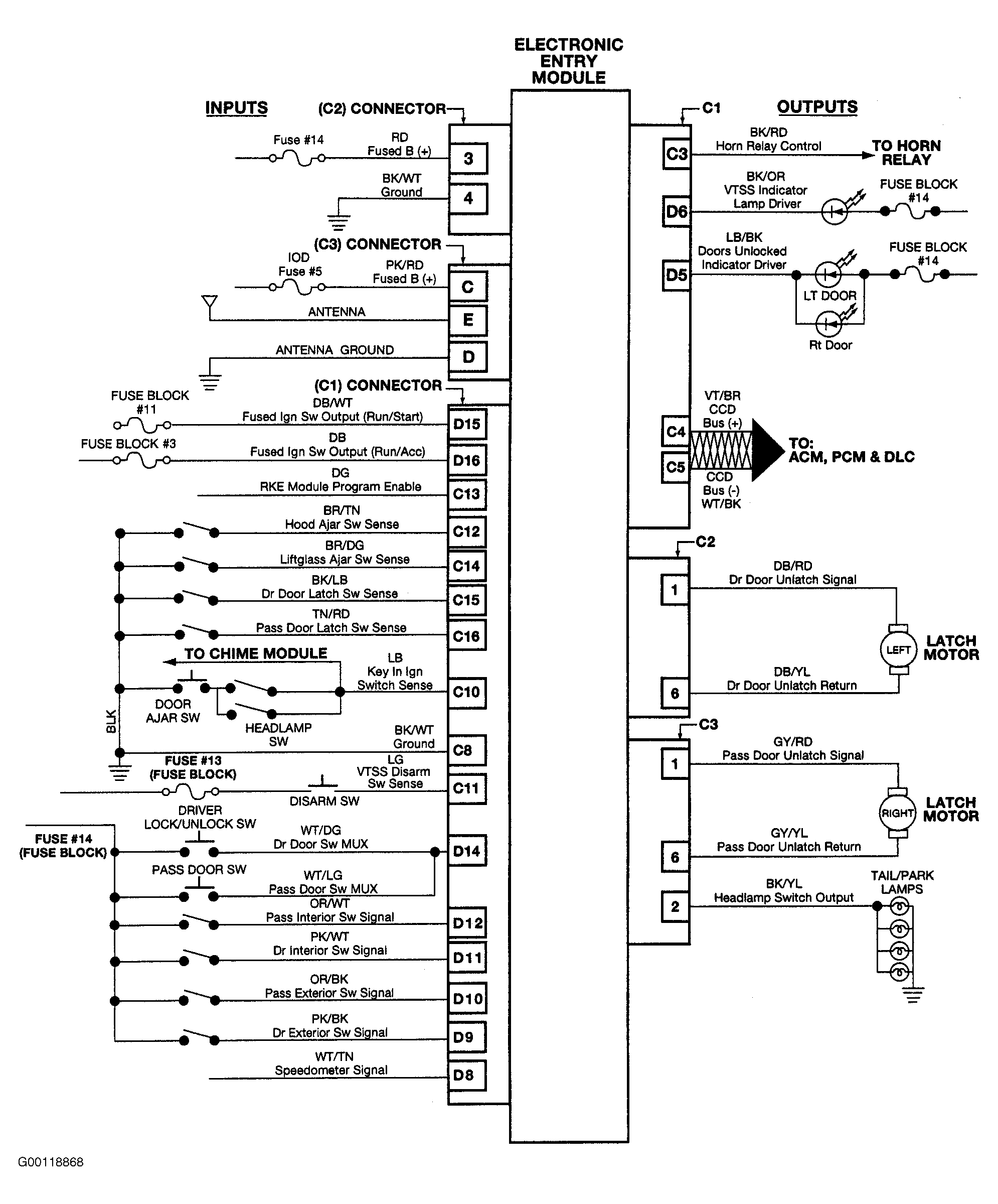
Electronic Entry Module System

Fig 1: Electronic Entry Module System Wiring Diagram
G00118868Courtesy of DAIMLERCHRYSLER CORP.