lemon-mirror:
Home >> Eagle >> 1990 >> Summit Base, Automatic >> Repair and Diagnosis >> Electrical >> Charging Systems >> Alternator & Regulator >> Description

Alternator & Regulator: Description

Mitsubishi alternators are conventional 3-phase, self-rectifying type units containing 6 diodes (3 positive and 3 negative) which are used to rectify current. A case-mounted Integrated Circuit (IC) voltage regulator is used on all models.

Alternator relay or resistor with diode is used to ensure charging of the battery even if charging indicator light is defective.

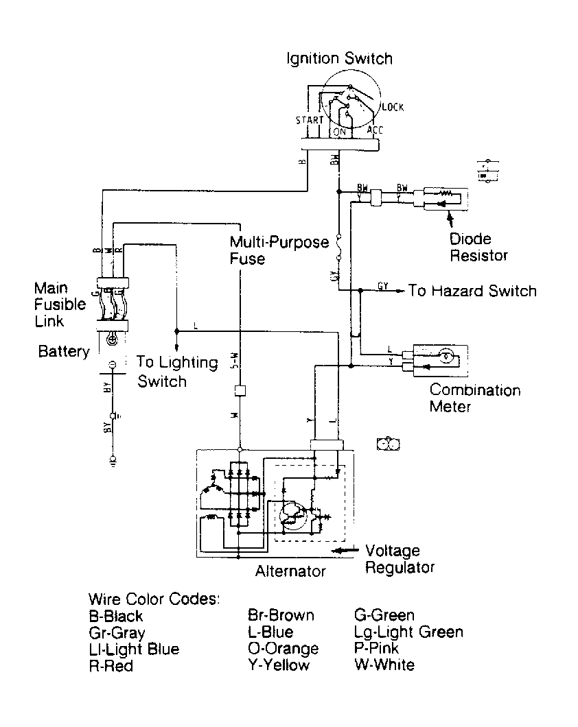
Fig 1: Charging System Wiring Schematic (Colt, Colt 200, Mirage)
G90D08757Courtesy of MITSUBISHI MOTOR SALES OF AMERICA.
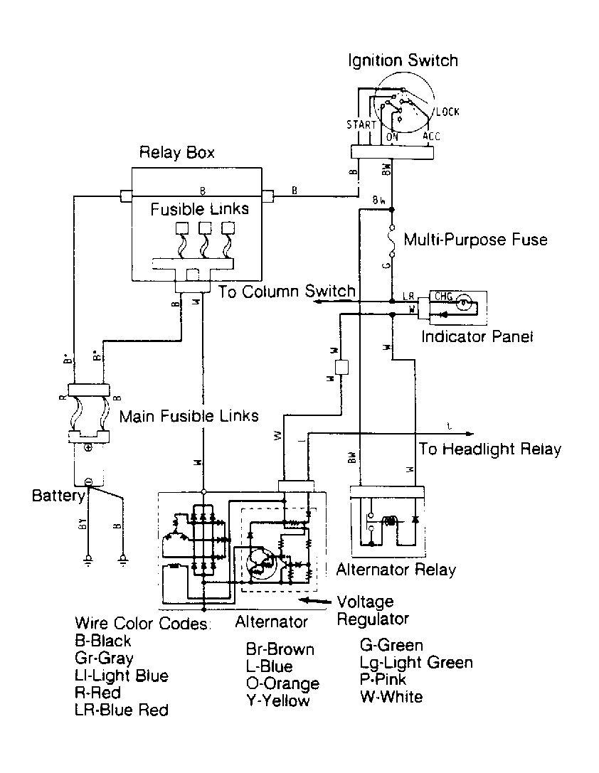
Fig 2: Charging System Wiring Schematic (Colt Vista)
G90F08758Courtesy of CHRYSLER MOTORS.
Fig 3: Charging System Wiring Schematic (Colt Wagon)
G90H08759Courtesy of CHRYSLER MOTORS.