lemon-mirror:
Home >> Ford >> 1977 >> Bronco Automatic Trans >> Repair and Diagnosis >> Electrical >> Body Electrical >> Wiper/Washer Systems >> Testing >> Intermittent Governor

Intermittent Governor

If intermittent operation is unsatisfactory, check motor current draw, then check control switch and all connecting wires for continuity. If motor, switch and connecting wires are satisfactory, replace electronic governor assembly.

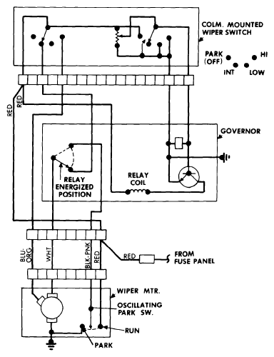
Fig 1: Wiring Diagram 2-Speed Interval E100-E350, F100-F350
G09344247Courtesy of FORD MOTOR CO.