lemon-mirror:
Home >> Ford >> 1979 >> Fiesta >> Repair and Diagnosis >> Electrical >> Body Electrical >> Speed Control Systems - Automatic >> Testing >> Control Switches

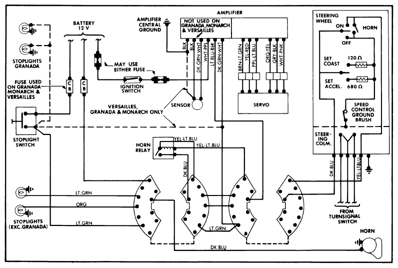
Control Switches

  1. Disconnect six-way connector at amplifier assembly. Connect voltmeter between Lt. Blue-Black lead and ground. Depress "ON" button and check for battery voltage with ignition switch on. Turn ignition off.
  2. Connect ohmmeter between Lt. Blue-Black lead and ground. Rotate steering wheel and make the following tests:

Depress "OFF" button and check for a reading between zero and one ohm.

Depress "SET" button and check for a reading of 646 to 714 ohms.

Depress "COAST" button and check for a reading of 114 to 126 ohms.

Depress "RESUME" button (if equipped) and check for a reading of 2090 to 2310 ohms.

If resistance values are okay but meter needle fluctuates, remove steering wheel and clean contact surfaces of speed control ground brush and turn signal brush. If resistance readings are high, check switch assemblies and ground circuit in steering column.

Fig 1: Wiring Diagram for Ford Motor Co. Automatic Speed Control System (All Except Ford, Mercury, Fairmont, Zephyr, Mustang and Capri)
G09348647Courtesy of FORD MOTOR CO.