lemon-mirror:
Home >> Ford >> 1980 >> Fiesta >> Repair and Diagnosis >> Electrical >> Body Electrical >> Speed Control Systems - Automatic >> Testing >> Control Switches

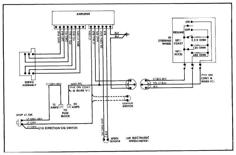
Control Switches

Disconnect 6-way connector at amplifier assembly. Turn ignition "OFF". Connect ohmmeter between Lt. Blue-Black lead and ground. Make the following tests while rotating steering wheel:

  1. Depress the "OFF" switch and check for reading from 0 to 1 ohm.
  2. Depress "SET/ACCEL" and check for a reading from 646 to 714 ohms.
  3. Depress "COAST" and check for a reading from 114 to 126 ohms.
  4. Depress "RESUME" (if equipped) and check for a reading from 2090 to 2310 ohms.
    Fig 1: Automatic Speed Control Wiring Diagram (With Resume) All Except Granada, Monarch & Versailles
    G09318179Courtesy of FORD MOTOR CO.

If resistance values are okay but meter needle fluctuates, remove steering wheel and clean contact surfaces of speed control ground brush and turn signal brush. If resistance readings are high, check switch assemblies and ground circuit in steering column.