lemon-mirror:
Home >> Ford >> 1980 >> Fiesta >> Repair and Diagnosis >> Electrical >> Body Electrical >> Speed Control Systems - Automatic >> Testing >> Speed Sensor (Electronic Speedometer)

Speed Sensor (Electronic Speedometer)

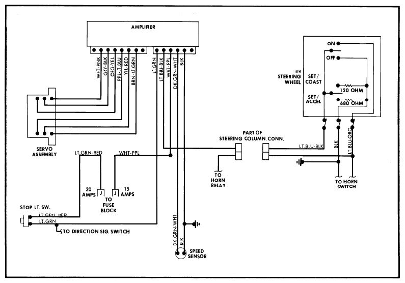
Models with electronic speedometer do not use a separate speed sensor, but are connected directly to the speedometer itself. To test, raise and support the rear of vehicle so wheels can turn. Connect an AC voltmeter to the Dark Green-White lead and ground at the amplifier. With speedometer indicating 30 mph, voltmeter should read approximately 6 volts.

Fig 1: Automatic Speed Control Components Typical Cable Installation
G09318180Courtesy of FORD MOTOR CO.
Fig 2: Automatic Speed Control Wiring Diagram (Without Resume) Granada, Monarch, Versailles
G09318181Courtesy of FORD MOTOR CO.