lemon-mirror:
Home >> Ford >> 1983 >> Ranger 2.2 P >> Repair and Diagnosis >> Engine Performance >> System >> Fuel Injection System - Diesel >> Testing >> Injectors

Fuel Injection System - Diesel: Testing: Injectors

  1. Remove injection nozzles from engine and install each nozzle in turn on an injector tester. Test the injectors using diesel fuel at room temperature. Bleed the air out of the tester by pumping the handle several times.
  2. Slowly lower tester handle and note the pressure shown on gauge when injector nozzle opens. Injection starting pressure should be 1960-2030 psi (138-143 kg/cm2 ). If injection starting pressure is not to specifications, adjust pressure by changing the return spring shim.
  3. Shims are available in sizes from 0.0197" (0.5 mm) to 0.06" (1.54 mm) in increments of 0.016" (0.04 mm). Changing shim thickness 1 size should result in a 68 psi (4.8 kg/cm2 ) change in injection starting pressure.
  4. Using the injector tester, apply 1676-1746 psi (118-123 kg/cm2 ) to injector. No fuel leakage should occur at this pressure range. If leakage does occur, injector must be disassembled and repaired or replaced.
  5. Build up pressure in the injector tester to just below injection starting pressure. Quickly lower handle on tester and observe fuel spray pattern. Fuel should be uniformly atomized and should form a narrow cone projecting straight out of the end of the nozzle. See Fig 1 .
Fig 1: Injector Spray Pattern Injector must not drip when needle valve is closed.
G8705
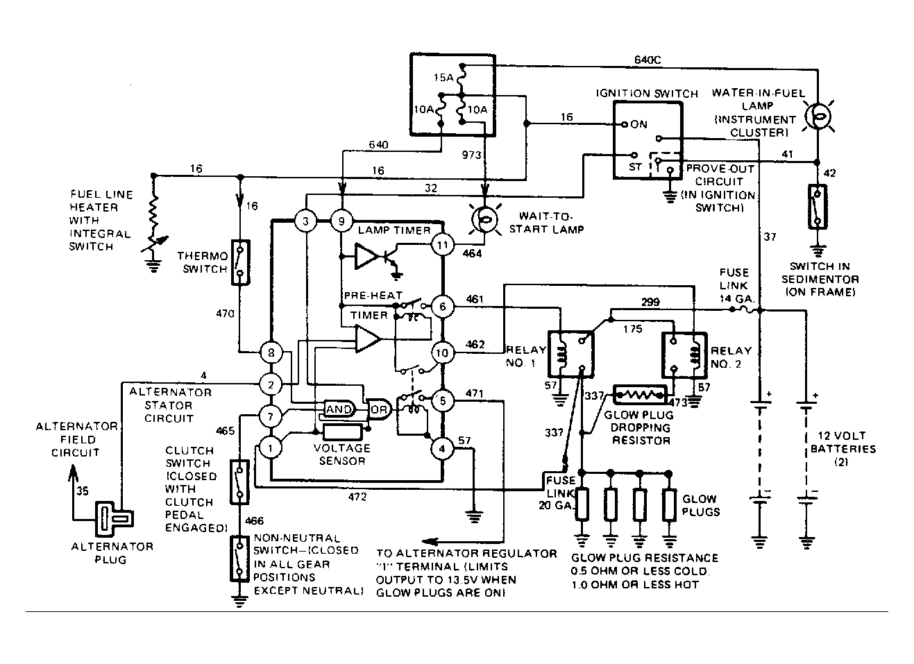
Fig 2: Ranger Diesel Quick Start System Schematic Diagram
G8706