Instructions For Using The Sub-Routine Tests
Sub-routines are the following checks which are performed to correct a service code. Be sure to perform check as instructed. After replacing components or repairing circuits, repeat "Functional Test" and check engine operation.
Observe the following instructions when performing sub routines:
- DO NOT measure voltage or resistance at MCU module, or connect test lamps to it (unless specific instructions say to do so).
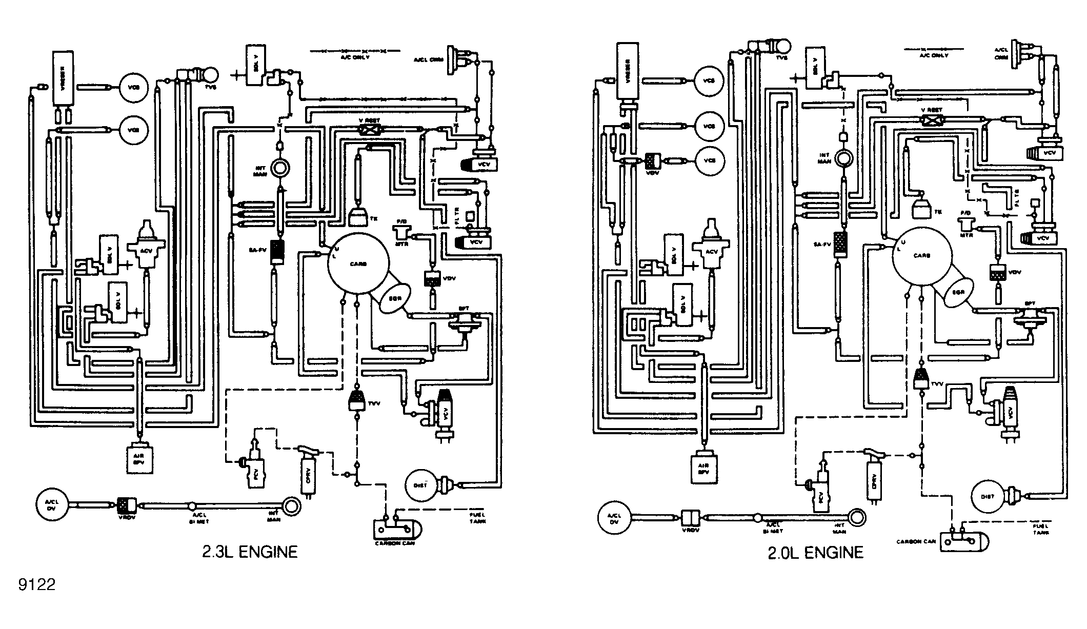
- Ensure that vacuum hoses are routed properly, per vacuum schematic.
- Before testing for continuity or shorts, ensure terminals are completely seated in connector and that wires are secure.
- Disconnect both ends of a circuit when testing for continuity or shorts. Be sure ignition is turned off.
- Disconnect solenoids and switches from harness before measuring resistance or continuity.
- When more than one service code is indicated, start service with the first code received.
- Use wiring diagrams to locate pin locations and connectors.