lemon-mirror:
Home >> Ford >> 1988 >> Bronco II 4WD, Standard, M5OD-R1 >> Repair and Diagnosis >> Engine Performance >> System >> Fuel Selector Valve >> Operation

Fuel Selector Valve: Operation

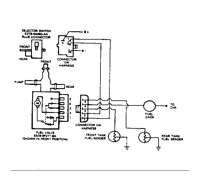
The tank selector valve allows fuel to flow from one tank in a certain position. Movement of the fuel selector switch energizes the tank selector valve and fuel pump (some models). This allows fuel to flow from a certain tank.

On the Ford Motor Co. dual function reservoir, pressure supplied by the selected electric fuel pump supplies fuel to the internal diaphragm. Diaphragm is connected to a valve shaft. Movement of the diaphragm operates the valve shaft, opening supply and return ports. When alternate fuel tank is chosen, fuel pressure is supplied to opposite side of diaphragm. This closes the supply and return ports on one side and opens the remaining ports. This allows fuel delivery from the remaining fuel tank.

Fig 1: Ford Motor Co. 3-Port & 6-Port Valves
G71092
Fig 2: Ford Motor Co. Dual Function Reservoir
G17066
Fig 3: Typical Ford Motor Co. 7.5L (With Hot Fuel Handling)
G71091
Fig 4: Typical Ford Motor Co. 7.5L (Without Hot Fuel Handling)
G71093